LED照明设计基础知识-安森美培训资料
发光二极管(LED)继在中小尺寸屏幕的便携产品背光等应用获大量采用后,随着它发光性能的进一步提升及成
2009-12-02 09:01:33
477 如何做到一个好的照明设计,本文中作者从一个较高的角度为读者详细讲解了设计过程的整个构思。
2015-09-13 13:58:00
1049 依靠卓越的照明设计来提高安全性和效率的户外区域,常见的几个例子是街道、车道、停车场和步行区。在室外照明中,LED照明正在迅速成为高强度放电灯(HID)的有力竞争者。那LED和HID室外照明光源、以及室外空间照明设计的主要考虑事项有哪些呢?
2017-11-29 09:19:07
10955 LED照明设计(1)LED照明基础导读: LED照明作为新一代照明受到了广泛的关注。仅仅依靠LED封装并不能制作出好的照明灯具。本文主要从电子电路、热分析、光学方面对LED照明进行介绍。 关键字
2010-07-25 22:03:50
本书是一部关于LED照明的系统读物,主要由五部分组成,即基础篇,测试方法篇,设计指南篇,应用篇与资料篇。
2014-10-14 10:25:42
LED照明设计中不可或缺的“散热解决方案”LED散热解决方案LED照明作为新一代照明受到了广泛的关注。仅仅依靠LED封装并不能制作出好的照明灯具。由于LED封装面积小,通过对流和辐射的散热少,从而
2010-12-05 19:07:42
近年来,LED照明市场呈现爆炸性增长,这是由于受到多个因素的驱动,其中绿色立法和环境问题是最重要的因素。LED比传统光源(如白炽灯)效率高得多,比荧光灯更环保,不含汞,并且可以调整颜色和亮度。因此
2019-08-07 06:05:06
LED驱动器通用要求LED驱动电源的拓扑结构LED照明能效问题LED驱动器标准
2021-04-22 07:10:56
LED照明设计方向。
2012-08-07 20:58:07
在LED照明领域,为体现出LED灯节能和长寿命的特点,正确选择LED驱动IC至关重要。没有好的驱动IC的匹配,LED照明的优势无法体现出来。那么在选用LED驱动IC时,应该注意哪些性能指标和使用方法
2016-12-09 16:38:47
求有关基于labview智能照明设计
2012-05-14 13:52:23
离线式 LED 应用未必对 LED 驱动器构成挑战
2019-09-25 06:43:40
新一代离线式 LED 灯对 LED 驱动器 IC 有更多要求
2019-09-20 08:43:53
`《LED照明设计基础与威廉希尔官方网站
应用》新书介绍作者: 杨颖 出版社: 机械工业出版社出版年: 2013-4页数: 223定价: 39.80元装帧: 平装ISBN: 9787111413271本书以易上手
2013-06-08 15:41:27
用切实可行的螺纹旋入式 LED 来替代白炽灯泡可能还需要数年的时间,而在建筑照明中 LED 的使用正在不断增长,其具有更高的可靠性和节能潜力。同大多数电子产品一样,其需要一款电源来将输入功率转换
2017-05-15 14:19:45
照明设计师发布日期2013-06-04工作地点上海-上海市学历要求本科工作经验3~5年招聘人数若干待遇水平面议年龄要求性别要求不限有效期2013-09-01职位描述1、 收集设计项目相关资料,对现场
2013-06-04 09:34:17
照明设计师发布日期2013-09-16工作地点上海-上海市学历要求大专工作经验3~5年招聘人数5待遇水平面议年龄要求性别要求不限有效期2013-12-12职位描述1、提出照明概念方案 2、绘制布灯图
2013-09-16 09:49:09
东芝公司(Toshiba)日前宣布为LED照明设备开发采用单一转换器PFC的AC/DC离线式LED控制器集成电路。产品样品现已推出,并将于7月份投入量产。 新产品为一种隔离型反激式LED电源
2018-09-26 16:05:07
照明设计师发布日期2013-08-06工作地点广东-东莞市学历要求本科工作经验1~3年招聘人数1待遇水平面议年龄要求25岁以上性别要求不限有效期2013-11-03职位描述1、收集相关资料并对现场
2013-08-06 09:44:56
照明设计有哪些基础性的概念?分别是什么?有何作用?
2021-07-19 07:50:53
实现相位可调光低纹波 LED 驱动器的最低成本方法是什么?不是开关稳压器,而是支持动态负载的线性稳压器。这里有一些与使用线性离线 LED 驱动器解决方案有关的最常见问题。TPS92411 功能方框图
2022-11-22 06:26:07
分享一款不错的汽车LED照明设计方案
2021-05-14 06:34:30
景观照明设计师发布日期2013-08-22工作地点天津-天津市学历要求本科工作经验3~5年招聘人数2待遇水平面议年龄要求性别要求男有效期2013-11-19职位描述通过对照明载体元素的分析和提炼
2013-08-22 10:25:12
照明设计师发布日期2013-07-12工作地点江苏-南京市学历要求本科工作经验1~3年招聘人数2待遇水平4000~6000元/月年龄要求性别要求不限有效期2013-10-09职位描述照明方案设计
2013-07-12 09:45:11
四川飞翔照明工程设计有限公司招聘照明设计师照明设计师发布日期2013-11-11工作地点四川-成都市学历要求大专工作经验不限招聘人数若干待遇水平面议年龄要求 性别要求不限有效期2014-02-08
2013-11-11 10:03:04
城市LED路灯智慧照明设计_查利君
2016-03-16 21:12:52
设计总监及照明设计师的安排,完成相应的工作; 2.能独立完成电气灯位图、控制系统图及工程量清单等工作; 3.对工程整体项目的现场把控能力强,并独立解决现场各种问题;职位要求1.敬业负责,较强的团队精神
2013-06-25 09:58:15
网上设计仿真工具有哪些主要功能?如何利用网上设计仿真工具进行LED照明设计?
2021-06-03 06:57:42
照明设计助理发布日期2013-05-28工作地点广东-广州市学历要求本科工作经验1~3年招聘人数若干待遇水平面议年龄要求25性别要求不限有效期2013-08-26职位描述协助项目设计经理完成相关
2013-05-28 10:28:11
照明设计师发布日期2014-09-26工作地点上海-上海市学历要求大专工作经验1~3年招聘人数2待遇水平面议年龄要求 性别要求男有效期2014-12-21职位描述1、按客户要求进行室内或户外照明方案
2014-09-26 13:34:58
照明设计发布日期2014-12-02工作地点天津-天津市学历要求本科工作经验3~5年招聘人数1待遇水平6000~8000元/月年龄要求28以上性别要求男有效期2015-02-11职位描述从事照明设计
2014-12-02 13:29:56
各项威廉希尔官方网站
服务工作。职位要求1、大专及以上学历,3年及以上LED行业相关工作经验; 2、熟练使用DIALUX等照明软件; 3、掌握基本照明理论与威廉希尔官方网站
应用知识,熟悉各种场所照明设计标准及验收标准; 4、具备
2014-04-09 13:31:43
照明设计师发布日期2014-01-22工作地点广东-深圳市学历要求大专工作经验1~3年招聘人数3待遇水平4000~6000元/月年龄要求性别要求不限有效期2014-01-27职位描述职能概述: 1
2014-01-22 13:29:08
照明设计师发布日期2014-03-07工作地点广东-深圳市学历要求大专工作经验1~3年招聘人数2待遇水平6000~8000元/月年龄要求性别要求不限有效期2014-06-04职位描述1、热爱照明行业
2014-03-07 13:40:49
照明设计师发布日期2014-03-10工作地点广东-深圳市学历要求大专工作经验不限招聘人数若干待遇水平面议年龄要求性别要求不限有效期2014-05-30职位描述1、美术或相关专业,有较高艺术修养
2014-03-10 13:44:53
照明设计师发布日期2014-04-21工作地点广东-深圳市学历要求大专工作经验3~5年招聘人数若干待遇水平面议年龄要求性别要求男有效期2014-07-16职位描述收集相关资料对现场进行调研和分析
2014-04-21 13:30:33
照明设计师发布日期2014-06-03工作地点重庆-重庆市学历要求大专工作经验3~5年招聘人数若干待遇水平面议年龄要求22-40性别要求不限有效期2014-08-28职位描述【岗位职责】 1、独立
2014-06-03 14:17:27
照明设计师发布日期2014-09-23工作地点广东-广州市学历要求大专工作经验3~5年招聘人数2待遇水平面议年龄要求性别要求不限有效期2014-12-16职位描述负责对室外的照明设计,包括建筑
2014-09-23 13:29:51
照明设计师发布日期2014-11-03工作地点广东-惠州市学历要求大专及以上招聘人数3待遇水平面议职位描述工作内容:为重大项目进行照明设计,协助销售人员推进项目;职位要求任职资格: 1、大专以上学历
2014-11-03 13:48:40
照明设计师发布日期2014-11-19工作地点浙江-杭州市学历要求大专工作经验不限招聘人数若干待遇水平面议年龄要求性别要求不限有效期2015-01-28职位描述1、大专以上,对建筑图纸或电气能有一定
2014-11-19 13:33:06
、培训经历:行业知识培训、照明设计,公关技巧、人际关系能力等专业知识培训; 3、性别:男女不限; 4、年龄:20岁以上; 5、所需经验:至少3年以上LED照明行业照明设计工作经验,有传统照明行业从业
2015-03-19 13:39:22
感极强,熟悉电气及灯具结构、材质,能独立完成项目设计方案4.具有建筑设计、景观设计、照明设计、室内设计或电光源相关专业教育背景5.一年以上照明设计经验,学历不限!公司主要销售:照明灯具、五金、电子产品
2014-01-07 13:50:48
的品质、真诚服务”是公司一直坚持的经营理念。专门承接城市照明设计规划、光彩工程方案制作、夜景效果图 led动画、施工图、竣工图、照度计算。简历投递及更多职位详情:job.alighting.cn/JobsDetails.aspx?jid=6794
2014-08-06 13:33:39
; 7、对照明设计师助理进行威廉希尔官方网站
指导,完成上级领导交办的各项工作。 8、熟悉电气施工图制作,熟悉led景观夜景亮化效果图制作。 9、AE灯光动画。(或flash灯光动画,目前以AE为主) 10、灯具
2014-02-17 14:38:52
照明设计师助理发布日期2014-02-13工作地点上海-上海市学历要求大专工作经验不限招聘人数1待遇水平面议年龄要求性别要求不限有效期2014-05-12职位描述一名工作地点上海 一名宁波 职位要求
2014-02-13 13:52:51
建筑照明设计师发布日期2014-06-20工作地点北京-北京市学历要求本科工作经验3~5年招聘人数2待遇水平8000~10000元/月年龄要求26性别要求不限有效期2014-09-17职位描述1.
2014-06-20 13:28:09
、LED亮化等设计工作,包括效果图设计、幻灯片设计等整合全套方案的综合能力;深圳市新未来照明设计工程有限公司,是一家集照明规划设计、安装施工、灯具销售、威廉希尔官方网站
咨询服务的公司,公司拥有一支兼具设计创意与专业技能
2014-04-04 13:31:41
描述此 LED 照明设计可借助内置通信网络提供大功率节能照明,非常适用于户外、娱乐和工业照明应用。该照明装置包含一个 250W 通用交流输入 LED 驱动器电源和一个用于演示的 6 串式 LED 灯
2018-11-16 16:47:15
背景如今,人们越来越关注使用传统照明方法对环境的影响,同时LED价格在不断下降,因此就很多离线式应用而言,大功率LED正在迅速成为流行的照明解决方案。高亮度LED能节省能源、具有长寿命并对环境有利
2011-07-17 15:51:56
为了帮助广大的照明设计工程师解决LED混色设计的挑战,本文介绍了一种基于赛普拉斯的EZ-Color控制器不需要指定LED型号规格,而且能快速简单完成一个性能优良的高亮LED照明混色设计方案。
2021-04-12 06:58:22
照明设计师发布日期2013-09-22工作地点辽宁-沈阳市学历要求大专工作经验1~3年招聘人数若干待遇水平4000~6000元/月年龄要求24以上性别要求不限有效期2013-12-20职位描述1
2013-09-22 09:50:53
照明设计师发布日期2013-10-28工作地点上海-上海市学历要求不限工作经验1~3年招聘人数2待遇水平面议年龄要求 性别要求不限有效期2014-01-23职位要求2年及以上工作经验,可以独立操作
2013-10-28 09:49:39
照明设计师发布日期2013-08-19工作地点广东-深圳市学历要求大专工作经验1~3年招聘人数若干待遇水平面议年龄要求性别要求不限有效期2013-11-14职位描述1、负责工程项目的效果图制作及方案
2013-08-19 09:50:23
节能照明设计指南:LED照明相关专利1 4/66 - (C) WPI / DERWENT AN - 2003-471316 [45]2 12/66 - (C) WPI / DERWENT
2009-10-19 14:57:15
设计支持在LED照明设计中包含FL7701。该设计具有数字实现的有源PFC功能,可编程LED电流和模拟调光功能
2019-09-24 06:09:50
用切实可行的螺纹旋入式LED来替代白炽灯泡可能还需要数年的时间,而在建筑照明中LED的使用正在不断增长,其具有更高的可靠性和节能潜力。同大多数电子产品一样,其需要一款电源来将输入功率转换为LED可用
2014-01-24 16:00:47
建筑电气照明设计电气图块
2008-01-20 10:32:06
160 安森美半导体分享LED 照明设计基础知识:发光二极管(LED)继在中小尺寸屏幕的便携产品背光等应用获大量采用后,随着它发光性能的进一步提升及成本的优化,近年来已迈入通用照
2009-09-24 09:13:35
64 采用NCP5608 LED 驱动器的照明设计安森美半导体资深威廉希尔官方网站
员Michael Bairanzade摘要:NCP5608 是安森美半导体照明管理IC 系列的首款芯片,专为满足目前的便携式系统的LED 控制而设计,
2009-12-19 12:57:44
38 LED照明设计基础知识大全
发光二极管(LED)继在中小尺寸屏幕的便携产品背光等应用获大量采用后,随着它发光性能的进一步提升及成本的优
2010-02-25 10:49:43
148 半导体照明应用中存在的问题
散热;缺乏标准,产品良莠不齐;存在价格与设计品质问题,最终消费者选择LED照明,缺乏信心;半导体照明在电气设计方面
2010-03-02 14:33:20
48 高效可调光LED照明设计方案
照明系统设计师几乎要对各种光源(除钨丝灯外)的灯具进行调光,一直以来,调光是都是极具挑战性的工作。在许多应用中,调光都
2010-04-14 15:14:45
121 我国照明设计现状分析
总览
国内照明设计起步较晚,在意识、经验等方面与欧、美、日等发达国家差距较大。
高端建筑物无法用恰当的照明设计来
2010-04-14 15:35:08
17 SPA空间照明设计要领建筑照明设计是在一个建筑环境中做视觉效果的安排工作。虽然看起来照明设计的工作仅仅是在规划照明设备,但是由于有光线照射在物体上反射进入眼睛
2010-04-14 16:05:11
25 林永祯:谈The SauJana Spa照明设计方案(PPT)
SPA空间照明设计要领建筑照明设计是在一个建筑环境中做视觉效果的安排工作。虽然看起来照明设计的工作仅仅是在规划照明设
2010-04-14 16:05:39
51 室内照明用离线式LED驱动
2010-04-14 16:09:41
58 用于能源之星LED照明应用的离线LED驱动器参考设计 。
2010-08-04 14:35:54
43 高效、灵活的HB LED驱动器,支持绿色照明设计
MAX16834是电流模式、HB LED驱动器,用于升压、升/降压、SEPIC及高边降压结构。
该器件降低了LED驱动器设计的尺寸、复
2008-12-20 12:40:46
529 安森美推出高能效方案迎接LED照明设计挑战
“由于总能效的要求不断提升,作为一个封闭的系统,LED灯对于功率因数与散热等性能的要求都非常高,这对设计者带来一
2009-12-07 08:54:08
384 中国路灯照明设计行业存在的问题
首先,也是最重要的问题就是,照明设计不合理,该有光的地方如人行步道、行车道没有光,
2009-12-15 10:56:50
1006 首届科锐杯中国大学生LED照明设计创意大赛获奖作品
一等奖获奖作品
2010-03-31 14:12:41
2324 科锐杯中国大学生LED照明设计创意大赛结束
摘要:中国上海,2010年3月30日 –– 经过七个月的激烈角逐,由中国照明电器协会和科锐(
2010-04-10 10:24:03
643 室内LED照明设计需解决的三大问题
室内LED照明系统设计碰到的第一大挑战就是如何才能以廉价、节能和有效的方法将LED芯片发出的热
2010-04-21 08:57:01
740 大小功率LED照明设计方案
LED照明应用的主要设计挑战包括以下几个方面:散热、高效率、低成本、调光无闪烁、大范围调光、可靠性、安全
2010-04-21 18:01:27
783 安森美LED照明设计培训资料
LED发光性能的进一步提升及成本的优化,近年来已迈入通用照明领域,如建筑物照明、街道照明、景观照明、标
2010-04-22 08:42:56
953 
LED照明设计基础
本文围绕LED照明灯具的设计进行介绍。具体来说主要是从电子电路、热分析、光学方面进行说明。首先是LED照明概要及其与迄
2010-05-05 09:59:49
641 LED照明设计手册完全版(中文)
本文详细讨论LED照明系统设计的六个设计步骤:
(1)确定照明需求;
(2)确定设计目标估计光学;
(3)热和电气系统的
2010-05-10 18:15:41
2862 
中国照明设计经过20多年的发展取得显着成绩,实现了从“照亮儿”到“照亮+装饰”再到“光环境”的飞跃。
一、 照明设计行业是新兴但却掩盖不了专业性质领域
2010-07-01 11:11:11
538 随着大家知识的增加,自主意识得到加强,人们喜欢在能力范围内通过自己动手来设计自己想要的东西,本文就如何进行LED照明设计做了详细说明。
2012-12-04 11:25:02
2583 LED照明设计由于停留在应用方面,威廉希尔官方网站
门槛较低,所以设计者较多,为了规范操作,本文从四方面提出了设计原则,以求LED产业更上一层楼。
2012-12-04 17:31:01
613 LED道路照明设计方案,路灯照明设计方案。
2016-03-15 09:43:03
27 LED 在许多方面都胜过传统照明光源,包括更高的能效、更长的使用寿命和更小的体积。 然而,成本问题却一直令许多照明设计工程师感到头疼,这也是为什么 LED 制造商要继续创新,提升规模经济的关键原因。 板上芯片 (COB) 光源模块是有助于降低成本的最新封装方法之一。
2016-05-18 15:34:19
1823 
GB50034-2004 建筑照明设计标准,感兴趣的小伙伴们可以瞧一瞧。
2016-11-17 11:43:16
0 LED照明设计师面临的最大挑战之一是找到合适的连接器,以适应他们的设计的形状因素。这是一个更大的问题,因为改进的LED和光学开辟机会,更大的设计灵活性。这反过来又转化为互连的需要,可以适应这些新的应用程序,同时还提供长寿命LED所需的可靠性和耐用性。
2017-05-17 11:23:22
6 照明设计师最好能明智地使用现成的评估板或模块,它们既是照明项目的基础,又有助于加速设计周期。在某些情况下,利用数据本身可能不足以帮助你前进,尤其是设计挑战
2017-06-22 14:10:35
6 基于Cortex_M3核的车间智能照明设计
2017-09-29 08:55:49
8 照明设计与配光设计从来就是相辅相成,互相指引。进入正题之前,先来了解下面各参数的含义。 照明设计:分为功能性(数量化)设计和艺术性(质量化)设计,功能性照明设计是根据场所的功能和活动要求确定照明等级
2017-10-23 10:36:27
7 2018年6月1日,全球照明领导者昕诺飞启动“锐见·飞越”-2018飞利浦精锐设计师成长计划。该计划始于2013年,旨在打造设计师知识共享平台,提升中国室内外照明设计发展。如今,在物联网的时代,照明
2018-06-14 14:04:00
1517 安森美半导体应用专家回答您的LED照明设计问题。了解如何基于NSI45090JD恒流LED驱动器,设计用于车顶灯、引擎盖灯或尾厢灯的汽车照明方案。理解应用工程师提供的电路图中为何在这颗恒流稳流
2018-06-26 16:00:00
6730 来自Intersil公司的工程师David Zhan介绍该公司离线式LED照明驱动方案。
2018-06-23 11:49:00
5400 来自Intersil公司的工程师David Zhan介绍该公司离线式LED照明驱动方案
2018-07-05 01:00:00
6423 视频简介:了解如何针对一个流过LED的特定电流来为NSI45090JDT4G恒流稳流器(CCR)选择恰当的电阻值。安森美半导体应用专家回答您的LED照明设计问题。
2019-03-04 06:41:00
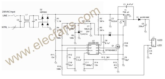
5772 关键词:LED照明 , TI , TPS92070 , 离线 TI 公司的TPS92070是用于低功率离线LED照明的先进的PWM控制器,具有先进的调光接口,提供无损耗调光触发控制电路。没有低频
2019-03-24 22:37:01
575 
汽车车尾照明设计的变迁
2022-11-01 08:25:42
0 离线语音照明解决方案,它是将离线语音识别威廉希尔官方网站
和照明控制威廉希尔官方网站
相结合,为人们提供更加智能、便捷、安全的智能语音照明解决方案
2023-05-19 17:03:54
846 
电子发烧友网站提供《LED照明设计需要考虑的因素.pdf》资料免费下载
2023-11-13 10:43:42
0
评论