单环锁相频率合成器,单环锁相频率合成器是什么意思
单环锁相频率合成器,单环锁相频率合成器是什么意思
频率合成的历史
频率合成器被人们喻为众多电子系统的“心脏”。现代战争是争夺电子频谱控制权的战争。频率合成器产生电子频谱。在空间通信、雷达测量、遥测遥控、射电天文、无线电定位、卫星导航和数字通信等先进的电子系统中都需要有一个频率高度稳定的频率合成器。电子干扰使雷达、通信面临着新的挑战。通信在电子战中跳频体制成为一种重要的军事通信手段。跳频通信系统必须装备与跳频速度相适应的频率合成器。一个性能优良的频率合成器应同时具备输出相位噪声低、频率捷变速度快、输出频率范围宽和捷变频率点数多等特点。
率合成器一般可分为直接式、间接式(锁相式)、直接数字式和混合式。 频率合成理论大约是在30年代中期提出来。最初产生并进入实际应用的是直接频率合成威廉希尔官方网站 。
六十年代末七十年代初,相位反馈控制理论和interwetten与威廉的赔率体系 锁相威廉希尔官方网站 的在频率合成领域里的应用,引发了频率合成威廉希尔官方网站 发展史上的一次革命,相干间接合成理论就是这场革命的直接产物。随后数字化的锁相环路部件如数字鉴相器、数字可编程分频器等的出现及其在锁相频率合成威廉希尔官方网站 中的应用标志着数字锁相频率合成威廉希尔官方网站 得以形成。由于不断吸引和利用如吞脉冲计数器、小数分频器、多模分频器等数字威廉希尔官方网站 发展的新成果,数字锁相频率合成威廉希尔官方网站 已日益成熟。直接数字频率合成(DDS)的出现导致了频率合成领域的第二次革命。七十年代初,J.Tierney等人发表了关于直接数字频率合成的研究成果,第一次提出了DDS的概念。由于直接数字频率合成器(DDFS)具有相对带宽很宽、频率捷变速度很快、频率分辨率很高、输出相位连续、可输出宽带的正交信号、可编程和全数字化便于集成等优越性能,因此在短短的二十多年时间里得到了飞速的发展,DDS的应用也越来越广泛。
频率合成的基本概念
频率合成(Frequeney Synthesis)是指以一个或数个参考频率为基准,在某一频段内,综合产生并输出多个工作频率点的过程。基于这个原理制成的频率源称为频率合成器(Frequeney Synthesizer)。频率合成器按频率综合方法可分为直接合成式(Direct Synthesizer)和间接合成式(IndirectSynthesizer);从输出信号间的相位关系可分为相干源和非相干源。
锁相环路概述
锁相威廉希尔官方网站 是通信、导航、广播与电视通信、仪器仪表测量、数字信号处理及国防威廉希尔官方网站 中得到广泛应用的一门重要的自动反馈控制威廉希尔官方网站 。许多电子设备要正常工作,通常需要外部的输入信号与内部的振荡信号同步,利用锁相环路就可以实现这个目的。锁相环路是一种反馈控制电路,简称锁相环(PLL)。锁相环的特点是:利用外部输入的参考信号控制环路内部振荡信号的频率和相位。
因锁相环可以实现输出信号频率对输入信号频率的自动跟踪,所以锁相环通常用于闭环跟踪电路。锁相环在工作的过程中,当输出信号的频率与输入信号的频率相等时,输出电压与输入电压保持固定的相位差值,即输出电压与输入电压的相位被锁住,这就是锁相环名称的由来。
它具有如下特点:
1.具有频率准确跟踪性能
2.具有良好窄带高频跟踪性能(称载波跟踪型)
3.具有良好的带通滤波性能(称调制跟踪型)
4.具有良好门限效应
5.易集成化,数字化
锁相环路的基本原理
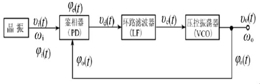
框图如下:
PD ————产生误差电压 LF ————产生控制电压 VCO ————产生瞬时输出频率
PLL环路在某一因素作用下,利用输入与输出信号的相位差产生误差电压,并滤除其中非线性成分与噪声后的纯净控制信号控制压控振荡器,使相位差朝着缩小固有角频差方向变化,一旦相位差趋向很小常数(称为剩余相位差)时,则锁相环路被锁定了,w0=w1。
单环锁相频率合成器的概念和类型
锁相环的环路是一个单环,这样的锁相环就被称为单环锁相环。将单环锁相环应用于频率合成威廉希尔官方网站 ,这样的设备就是单环锁相频率合成器,是锁相环威廉希尔官方网站 应用的一种。有如下几个类型:
1.基本单环频率合成器
2. 带有前置分频的数字频率合成器
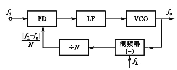
3. 下变频型的单环频率合成器
4. 双模前置分频器型单环频率合成器
非常好我支持^.^
(1) 50%
不好我反对
(1) 50%
相关阅读:
- [电子说] 开关频率对直流母线电容器的影响 2023-10-24
- [电子说] STM32H7时钟I/O响应频率和定时器最高频率的测试方法 2023-10-24
- [电子说] BODE100环路分析仪 频率响应分析仪介绍 2023-10-23
- [电子说] buck电路中的开关怎么选择?如何确定buck电路开关频率? 2023-10-23
- [电子说] 浅谈连接器不同工作频率分类 2023-10-22
- [电子说] 变频器频率为何调不上去?如何解决? 2023-10-22
- [电子说] 什么是数字滤波器的采样速率?和输入信号的频率有什么关系? 2023-10-20
- [电子说] 一个RLC并联电路在非谐振频率下的Q值该如何计算? 2023-10-20
( 发表人:admin )
