一 市场上常见款式车载逆变器产品的主要指标
输入电压:DC 10V~14.5V;输出电压:AC 200V~220V±10%;输出频率:50Hz±5%;输出功率:70W ~150W;转换效率:大于85%;逆变工作频率:30kHz~50kHz。
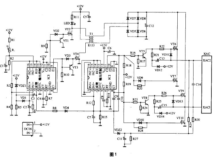
二 常见车载逆变器产品的电路图及工作原理
目前市场上销售量最大、最常见的车载逆变器的输出功率为70W-150W,逆变器电路中主要采用TL494或KA7500芯片为主的脉宽调制电路。一款最常见的车载逆变器电路原理图见图1。
车载逆变器的整个电路大体上可分为两大部分,每部分各采用一只TL494或KA7500芯片组成控制电路,其中第一部分电路的作用是将汽车电瓶等提供的12V直流电,通过高频PWM (脉宽调制)开关电源威廉希尔官方网站
转换成30kHz-50kHz、220V左右的交流电;第二部分电路的作用则是利用桥式整流、滤波、脉宽调制及开关功率输出等威廉希尔官方网站
,将30kHz~50kHz、220V左右的交流电转换成50Hz、220V的交流电。
1.车载逆变器电路工作原理
图1电路中,由芯片IC1及其外围电路、三极管VT1、VT3、MOS功率管VT2、VT4以及变压器T1组成12V直流变换为220V/50kHz交流的逆变电路。由芯片IC2及其外围电路、三极管VT5、VT8、MOS功率管VT6、VT7、VT9、VT10以及220V/50kHz整流、滤波电路VD5-VD8、C12等共同组成220V/50kHz高频交流电变换为220V/50Hz工频交流电的转换电路,最后通过XAC插座输出220V/50Hz交流电供各种便携式电器使用。
图1中IC1、IC2采用了TL494CN(或KA7500C)芯片,构成车载逆变器的核心控制电路。TL494CN是专用的双端式开关电源控制芯片,其尾缀字母CN表示芯片的封装外形为双列直插式塑封结构,工作温度范围为0℃-70℃,极限工作电源电压为7V~40V,最高工作频率为300kHz。
TL494芯片内置有5V基准源,稳压精度为5 V±5% ,负载能力为10mA,并通过其14脚进行输出供外部电路使用。TL494芯片还内置2只NPN功率输出管,可提供500mA的驱动能力。TL494芯片的内部电路如图2所示。
图1电路中IC1的15脚外围电路的R1、C1组成上电软启动电路。上电时电容C1两端的电压由0V逐步升高,只有当C1两端电压达到5V以上时,才允许IC1内部的脉宽调制电路开始工作。当电源断电后,C1通过电阻R2放电,保证下次上电时的软启动电路正常工作。
IC1的15脚外围电路的R1、Rt、R2组成过热保护电路,Rt为正温度系数热敏电阻,常温阻值可在150 Ω~300Ω范围内任选,适当选大些可提高过热保护电路启动的灵敏度。
热敏电阻Rt安装时要紧贴于MOS功率开关管VT2或VT4的金属散热片上,这样才能保证电路的过热保护功能有效。
IC1的15脚的对地电压值U是一个比较重要的参数,图1电路中U≈Vcc×R2÷ (R1+Rt+R2)V,常温下的计算值为U≈6.2V。结合图1、图2可知,正常工作情况下要求IC1的15脚电压应略高于16脚电压(与芯片14脚相连为5V),其常温下6.2V的电压值大小正好满足要求,并略留有一定的余量。
当电路工作异常,MOS功率管VT2或VT4的温升大幅提高,热敏电阻Rt的阻值超过约4kΩ时,IC1内部比较器1的输出将由低电平翻转为高电平,IC1的3脚也随即翻转为高电平状态,致使芯片内部的PWM 比较器、“或”门以及“或非”门的输出均发生翻转,输出级三极管VT1和三极管VT2均转为截止状态。当IC1内的两只功率输出管截止时,图1电路中的VT1、VT3将因基极为低电平而饱和导通,VT1、VT3导通后,功率管VT2和VT4将因栅极无正偏压而处于截止状态,逆变电源电路停止工作。
IC1的1脚外围电路的VDZ1、R5、VD1、C2、R6构成12V输入电源过压保护电路,稳压管VDZ1的稳压值决定了保护电路的启动门限电压值,VD1、C2、R6还组成保护状态维持电路,只要发生瞬间的输入电源过压现象,保护电路就会启动并维持一段时间,以确保后级功率输出管的安全。考虑到汽车行驶过程中电瓶电压的正常变化幅度大小,通常将稳压管VDZ1的稳压值选为15V或16V较为合适。
IC1的3脚外围电路的C3、R5是构成上电软启动时间维持以及电路保护状态维持的关键性电路,实际上不管是电路软启动的控制还是保护电路的启动控制,其最终结果均反映在IC1的3脚电平状态上。电路上电或保护电路启动时,IC1的3脚为高电平。当IC1的3脚为高电平时,将对电容C3充电。这导致保护电路启动的诱因消失后,C3通过R5放电,因放电所需时间较长,使得电路的保护状态仍得以维持一段时间。
当IC1的3脚为高电平时,还将沿R8、VD4对电容C7进行充电,同时将电容C7两端的电压提供给IC2的4脚,使IC2的4脚保持为高电平状态。从图2的芯片内部电路可知,当4脚为高电平时,将抬高芯片内死区时间比较器同相输入端的电位,使该比较器输出保持为恒定的高电平,经“或”门、“或非”门后使内置的三极管VT1和三极管VT2均截止。图1电路中的VT5和VT8处于饱和导通状态,其后级的MOS管VT6和VT9将因栅极无正偏压而都处于截止状态,逆变电源电路停止工作。
IC1的5脚外接电容C4(472)和6脚外接电阻R7(4k3)为脉宽调制器的定时元件,所决定的脉宽调制频率为 fosc=1.1÷ (0.0047×4.3)kHz≈50kHz。即电路中的三极管VT1、VT2、VT3、VT4、变压器T1的工作频率均为50kHz左右,因此T1应选用高频铁氧体磁芯变压器,变压器T1的作用是将12V脉冲升压为220V的脉冲,其初级匝数为20×2,次级匝数为380。
IC2的5脚外接电容C8(104)和6脚外接电阻R14(220k)为脉宽调制器的定时元件,所决定的脉宽调制频率为 fosc=1.1÷ (C8×R14)=1.1÷(0.1×220)kHz≈50Hz。
R29、R30、R27、C11、VDZ2组成XAC插座220V输出端的过压保护电路,当输出电压过高时将导致稳压管VDZ2击穿,使IC2的4脚对地电压上升,芯片IC2内的保护电路动作,切断输出。
车载逆变器电路中的MOS管VT2、VT4有一定的功耗,必须加装散热片,其他器件均不需要安装散热片。当车载逆变器产品持续应用于功率较大的场合时,需在其内部加装12V小风扇以帮助散热。
2.电路中的元器件参数
电路中各元器件的参数列于附表。
三.车载逆变器产品的维修要点
由于车载逆变器电路一般都具有上电软启动功能,因此在接通电源后要等5s-30s后才会有交流220V的输出,同时LED指示灯点亮。当LED指示灯不亮时,则表明逆变电路没有工作。
当接通电源30s以上,LED指示灯还没有点亮时,则需要测量XAC输出插座处的交流电压值,若该电压值为正常的220V左右,则说明仅仅是LED指示灯部分的电路出现了故障;若经测量XAC输出插座处的交流电压值为0,则说明故障原因为逆变器前级的逆变电路没有工作,可能是芯片IC1内部的保护电路已经启动。
判断芯片IC1内部保护电路是否启动的方法是:用万用表的直流电压挡测量芯片IC1的3脚对地直流电压值,若该电压在1V以上则说明芯片内部的保护电路已经启动了,否则说明故障原因是非保护电路动作所致。
若芯片IC1的3脚对地电压值在1V以上,表明芯片内部的保护电路已启动时,需进一步用万用表的直流电压挡测试芯片IC1的15、16脚之间的直流电压,以及芯片IC1的1、2脚之间的直流电压。正常情况下,图1电路中芯片IC1的15脚对地直流电压应高于16脚对地直流电压,2脚对地的直流电压应高于1脚对地的直流电压,只有当这两个条件同时得到满足时,芯片IC1的3脚对地直流电压才能为正常的0V左右,逆变电路才能正常工作。若发现某测试电压不满足上述关系时,只需按相应支路去查找故障原因,即可解决问题。
四.车载逆变器产品的主要元器件参数及代换
图1电路中的主要器件有驱动管SS8550、KSP44,MOS功率开关管IRFZ48N、IRF740A,快恢复整流二极管HER306以及PWM 控制芯片TL494CN (或KA7500C)。
SS8550为TO-92形式封装的PNP型三极管。其引脚电极的识别方法是,当面向三极管的印字标识面时,引脚1为发射极E、2为基极B、3为集电极C。
SS8550的主要参数指标为:BVCBO=-40V,BVCEO=-25V,VCE(S)=-0.28V, VBE(ON)=-0.66V ,fT=200MHz,ICM=1.5A,PCM=1W,TJ= 150℃ ,hFE=85~160(B)、120~200(C)、160~300(D)。
与TO-92形式封装的SS8550相对应的表贴器件型号为S8550LT1,其封装形式为SOT-23。
SS8550为目前市场上较为常见、易购的三极管,价格也比较便宜,单只售价仅0.3元左右。
KSP44为TO-92形式封装的NPN型三极管。其引脚电极的识别方法是,当面向三极管的印字标识面时,其引脚1为发射极E、2为基极B、3为集电极C。
KSP44的主要参数指标为:BVCBO=500V ,BVCEO=400V,VCE(S)=0.5V ,VBE(ON)=0.75V ,ICM=300mA ,PCM=0.625W ,TJ=150℃,hFE=40~200。
KSP44为电话机中常用的高压三极管,当KSP44损坏而无法买到时,可用日光灯电路中常用的三极管KSE13001进行代换。KSE13001为FAIRCHILD公司产品,主要参数为BVCBO=400V,BVCEO=400V,ICM=100mA,PCM=0.6W,hFE=40~80。KSE13001的封装形式虽然同样为TO-92,但其引脚电极的排序却与KSP44不同,这一点在代换时要特别注意。KSE13001引脚电极的识别方法是,当面向三极管的印字标识面时,其引脚电极1为基极B、2为集电极C、3为发射极E。
IRFZ48N为TO-220形式封装的N沟道增强型MOS快速功率开关管。其引脚电极排序1为栅极G、2为漏极D、3为源极S。IRFZ48N的主要参数指标为:VDss=55V,ID=66A,Ptot=140W,TJ=175℃,RDS(ON)≤16mΩ 。
当IRFZ48N损坏无法买到时,可用封装形式和引脚电极排序完全相同的N沟道增强型MOS开关管IRF3205进行代换。IRF3205的主要参数为VDss=55V,ID=110A,RDS(ON)≤8mΩ。其市场售价仅为每只3元左右。
IRF740A为TO-220形式封装的N沟道增强型MOS快速功率开关管。其引脚电极排序1为栅极G、2为漏极D、3为源极S。
IRF740A的主要参数指标为:VDSS=400V ,ID=10A,Ptot=120W ,RDS(ON)≤550mΩ。
当IRF740A损坏无法买到时,可用封装形式和引脚电极排序完全相同的N 沟道增强型MOS 开关管IRF740B、IRF740或IRF730进行代换。IRF740、IRF740B的主要参数与IRF740A完全相同。IRF730的主要参数为VDSS=400V,ID=5.5A,RDS(ON)≤1Ω。其中IRF730的参数虽然与IRF740系列的相比略差,但对于150W以下功率的逆变器来说,其参数指标已经是绰绰有余了。
HER306为3A、600V的快恢复整流二极管,其反向恢复时间Trr=100ns,可用HER307(3A、800V)或者HER308(3A、1000V)进行代换。对于150W以下功率的车载逆变器,其中的快恢复二极管HER306可以用BYV26C或者最容易购买到的FR107进行代换。BYV26C为1A、600V的快恢复整流二极管,其反向恢复时间Trr=30ns;FR107为1A、1000V的快恢复整流二极管,其反向恢复时间= 100ns。从器件的反向恢复时间这一参数指标考虑,代换时选用BYV26C更为合适些。
TL494CN、KA7500C为PWM控制芯片。对目前市场上的各种车载逆变器产品进行剖析可以发现,有的车载逆变器产品中使用了两只TL494CN芯片,有的是使用了两只KA7500C芯片,还有的是两种芯片各使用了一只,更为离奇的是,有的产品中居然故弄玄虚,将其中的一只TL494CN或者KA7500C芯片的标识进行了打磨,然后标上各种古怪的芯片型号,让维修人员倍感困惑。实际上只要对照芯片的外围电路一看,就知道所用的芯片必定是TL494CN或者KA7500C。
经仔细查阅、对比TL494CN、KA7500C两种芯片的原厂pdf资料,发现这两种芯片的外部引脚排列完全相同,就连其内部的电路也几乎完全相同,区别仅仅是两种芯片的内部运放输入端的基准源大小略微有点差别,对电路的功能和性能没有影响,因此这两种芯片完全可以相互替代使用,并且代换时芯片的外围电路的参数不必做任何的修改。经实际使用过程中的成功代换经验,也证实了这种代换的可行性和代换后电路工作性能的可靠性。
由于目前市场上已经很难找到KA7500C芯片了,并且即使能够买到,其价格也至少是TL494CN芯片的两倍以上,因此这里介绍的使用TL494CN直接代换KA7500C芯片的成功经验和方法,对于车载逆变器产品的生产厂商和广大维修人员来说确实是一个很好的消息。
电子发烧友App





























评论