从无源混频器的手册中,一般找不到混频器的噪声系数这一指标。
2022-11-30 14:03:38
2794 
当RF工程师首次计算哪怕是最好的低噪声高速ADC的噪声系数时,结果也可能相对高于典型RF增益模块、低噪声放大器等器件的噪声系数。为了正确解读结果,需要了解ADC在信号链中的位置。因此,当处理ADC的噪声系数时,务必小心谨慎。
2015-07-24 14:17:06
5718 
噪声系数是微波产品研制和生产过程中的一项主要测量参数,是表征接收机及其组成部件在有热噪声存在的情况下处理微弱信号能力的关键参数之一,噪声系数的计量测试更是噪声计量测试的重要内容。
2016-01-18 10:32:47
3497 
不同,即使接收路径一样,各通道的噪声特性也不可能完全一样。故接收机每个通道各级的 噪声系数 的精确测量非常重要。 传统的噪声系数测量方法不能满足测量大噪声系数的要求。且在实际的多通道测量中,需要使得被测通道处在接收状态
2017-12-26 09:25:14
9973 
在微波射频领域有两个备受关注的噪声参数,一个是噪声系数,一个是相位噪声。它们给工程师的工作带来不少麻烦。 噪声系数是用来描述一个系统中出现的过多的噪声量的品质因数,把噪声系数降低到最小可以减小噪声
2020-04-24 11:08:26
3078 现在,RF应用中会用到许多宽带运算放大器和ADC,这些器件的噪声系数因而变得重要起来。参考文献2讨论了确定运算放大器噪声系数的适用方法。我们不仅必须知道运算放大器的电压和电流噪声,而且应当知道确切
2022-11-17 10:26:57
685 在无线通信系统中,噪声系数(NF)或者相对应的噪声因数(F)定义了噪声性能和对接收机灵敏度的贡献。本篇应用笔记详细阐述这个重要的参数及其不同的测量方法。
2023-04-25 10:01:01
595 
噪声系数分析仪通常是作为频谱仪的选件功能,配合标准噪声源,用Y因子法,测量分析被测件DUT的噪声系数。
2023-06-12 10:22:30
1240 
本次我们介绍三种测量噪声系数的方法:增益法、Y因子法和噪声系数计法。这三种方法在表格中进行了比较。介绍在无线通信系统中,“噪声系数(NF)”或相关的“噪声因子(F)”是一个用于指定无线电接收机性能
2023-08-01 00:21:38
2921 
在现代无线通信系统中,噪声系数是评估射频接收机性能的重要参数之一。本文将深入探讨噪声系数的概念、测量方法以及不同应用场景下的适用性,以帮助读者更好地理解和应用这一关键参数
2023-08-30 09:12:52
2302 
本文简要介绍了两种放大器架构的噪声系数计算,包括inverting,non-inverting 架构的噪声系数计算,并提供计算小工具。
2013-07-09 10:25:05
20654 
70875A噪声系数测量人格产品概述
2019-04-10 06:39:46
系统(无论是有线系统还是无线系统)都面临的主要问题和挑战。此外,我们还有很多能够而且应该讨论的地方,例如带宽及其对噪声功率的影响等。噪声因子、噪声系数和噪声温度都是测量噪声的有效方法,您可以轻松地将一个标度的读数转换为另一个。要使用“正确”的参数取决于所进行的分析以及所需答案的类型。
2019-05-29 17:40:55
,改善非常明 显。 • 无源器件的噪声系数等于它的插损。• 上图中输入信噪比为10000,输出的信噪比为1000,F=10000/1000=10, NF=10lg(10)=10dB;另外一种计算方式
2017-10-10 09:27:25
输出端总噪声功率贡献的大小。噪声系数(NF)为噪声因子的对数表达形式,定义如下:可重复的、高精度的噪声系数测量方法是非常重要的,本文讨论其中三种典型方法:噪声测试仪法、增益法和Y系数法,并通过实验验证Y系数法的准确度。
2019-06-10 08:25:56
噪声系数与其测量 Thermal Noise: (otherwise known as Johnson noise) is the kineticenergy of a body
2009-12-15 09:48:00
噪声系数分析仪测量表征
2019-09-19 07:16:05
噪声系数的含义和测量方法噪声系数的含义噪声系数是用来描述一个系统中出现的过多的噪声量的品质因数。把噪声系数降低到最小的程度可以减小噪声对系统造成的影响。在日常生活中,我们可以看到噪声会降低电视画面
2019-07-19 08:07:40
越高;从应用的角度讲,接收机噪声系数对雷达和军民用通信系统至关重要,高的NF是限制雷达最远探测距离的最主要因素; 2、噪声的测试原理 2.1 两种噪声测量方法 2.1.1 Y 因子法 Y因子法
2023-03-22 11:39:55
测量接收机噪声系数有哪几种方法?它们有什么优缺点?有哪些应用?
2021-04-29 06:27:35
在ADC中,噪声系数(NF)和信噪比(SNR)是可以互换的。噪声系数对了解噪声密度十分有用,而信噪比衡量的则是目标频段中的噪声总量。尽管如此,我们来深入地了解一下噪声系数。有些折衷具有误导性,低噪声系数
2023-12-19 06:18:48
关键参数是测量的不确定度。NFA系列噪声系数测试仪具有低的仪器不确定度,这有助于制造商对元件进行精确、重复的测量。此外,为了帮助用户规定其元件和系统的威廉希尔官方网站
指标,Agilent公司还生产了一种基于网络
2021-03-09 14:05:36
HMC-ALH369说明书中有噪声系数,想要用S2P文件测量HMC-ALH369的噪声系数,如何将噪声系数S2P文件中?
2024-03-06 06:50:47
您好,我正在尝试使用50GHz PNA-X和固定A.09.80.20的28个标准接收器测量下变频器的噪声系数,输入功率为-70dB,输入功率为-70dBm。端口1上的源衰减为40dB,端口2上
2018-12-12 16:17:40
我很想知道VNA的噪声系数。我们以E5071B为例。据我所知,前端由输入端口和定向耦合器组成,然后是接收器。我认为接收器的第一级是宽带混频器。我不知道定向耦合器的耦合系数是多少,但我认为它是一种较低
2019-03-25 07:44:08
优化测量噪声系数的原理是什么?多路信道切换(RF SWITCH)怎样去实现?接收机噪声测试结构是怎样的?具体方法有哪些?以MRI射频接收机为例,讲解一下多通道切换测量噪声系数的方法
2021-04-13 07:05:08
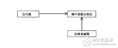
用频谱仪测量噪声系数:测量框图为:
2019-07-24 06:10:53
,新推出的噪声系数分析仪配备了一个集成的17cm全色LCD显示器,用于同时观察噪声系数和增益随频率的变化。有三种观察测量的不同格式、两个独立通道或组合曲线图格式,一个列表格式以及一个点频噪声系数和增益测量
2018-04-25 18:36:20
一种多通道切换测量噪声系数的方法,通过设计1个八选一的射频开关使得噪声系数的测试在不同通道切换,并利用控制前置低噪声放大器直流电源通断使其处在放大和不放大状态。在放大状态下,噪声被放大以提供热噪声源,反之提供冷噪声源。这种放大器开关测量法优化了Y因子测量噪声系数法,使得测量较为精确且容易进行。
2019-06-03 08:21:48
在多通道接收机接收的过程中,噪声的加入限制了信号的信噪比和灵敏度,由于射频接收机所接收到的信号较为微弱,其噪声特性显得尤为重要。另一方面在多通道成像的过程中,不同通道的接收路径有可能不同,即使接收路径一样,各通道的噪声特性也不可能完全一样。故接收机每个通道各级的噪声系数的精确测量非常重要。
2019-10-21 08:10:38
2013年3月13日*信号分析仪基础知识和新应用网络广播*的问题与解答*问题:*如何使用频谱分析仪测量噪声系数 以上来自于谷歌翻译 以下为原文Questions and Answers
2019-06-25 09:21:53
我有Freq。偏移选项,例如081,080,H11等+因此我无法在此配置中获得噪声系数测量选项+。是否有可能(使用其他一些噪音生成设备)可以猜出2端口网络的噪声系数?此致,Zubair Rafiq
2019-07-15 08:44:58
本文简要介绍了两种放大器架构的噪声系数计算,包括inverting,non-inverting架构的噪声系数计算,并提供计算小工具。
2021-04-07 06:38:47
的频谱。由于噪声是普遍存在的,多年以前,射频和微波行业就建立了一个称为噪声系数的测量参数,以定量元件或系统给通过它的信号增加了多少噪声。虽然噪声系数是一种用于描述射频和微波系统噪声和接收器灵敏度的参数,但它也是最重要和广泛使用的参数。如何进行噪声系数测量?我们需要注意哪些事项?
2019-08-09 06:13:30
在无线通信系统中,噪声系数(NF)或者相对应的噪声因数(F)定义了噪声性能和对接收机灵敏度的贡献。本文详细阐述这个重要的参数及其不同的测量方法。
2019-08-12 07:17:34
针对手机等接收机整机噪声系数测试问题,该文章提出两种简单实用的方法,并分别讨论其优缺点,一种方法是用单独频谱仪进行测试,精度较低;另一种方法是借助噪声测试仪的噪声源来测试,利用冷热负载测试噪声系数的原理,能够得到比较精确的测量结果。
2019-06-06 06:02:51
我下载三篇关于讲放大器噪声系数计算的文档,却发现针对同一种正相放大电路,噪声系数计算有三种结果?请懂的朋友帮我解答一下。在《Noise Analysis for High-Speed Op Amp
2019-01-17 13:51:11
我下载三篇关于讲放大器噪声系数计算的文档,却发现针对同一种正相放大电路,噪声系数计算有三种结果?请懂的朋友帮我解答一下。
在《N高频行动速率微调环心分析 》中:
在《放大器噪声系数计算 》中
2023-11-17 10:57:19
重要时,甚至会产生严重后果。本文综合介绍噪声系数的基本定义、混频器级联模块的公式分析方法,以及评估噪声系数的典型实验室方法。在第一部分中,我们介绍具有一个或多个混频器时如何修改级联噪声系数公式,并得出适用于
2019-06-27 06:52:15
在片噪声系数测量系统的测量系统是什么?在片噪声系数测量系统的设计方案是什么?
2021-04-15 06:05:19
请问运放的输入噪声电压密度nV/rtHz怎么转换为噪声系数dB呢?
2018-09-14 14:37:52
请问运放的输入噪声电压密度nV/rtHz怎么转换为噪声系数dB呢?
2023-11-22 08:11:17
分析仪配备了一个集成的17cm全色LCD显示器,用于同时观察噪声系数和增益随频率的变化。有三种观察测量的不同格式、两个独立通道或组合曲线图格式,一个列表格式以及一个点频噪声系数和增益测量"表
2020-05-15 10:25:27
如何在连接天线时测量LNA的噪声系数?我想将天线与LNA匹配以获得最佳噪声系数。 以上来自于谷歌翻译 以下为原文How can I measure the noise figure of a
2018-09-25 16:57:00
噪声系数的重要性有多高?
2021-05-08 06:43:34
手机接收通道噪声系数测试:针对手机等接收机整机噪声系数测试问题,该文章提出两种简单实用的方法,并分别讨论其优缺点,一种方法是用单独频谱仪进行测试,精度较低;另一
2009-10-31 08:53:46
19
噪声系数测量的三种方法
本文介绍了测量噪声系数的三种方法:增益法、Y
2006-05-07 13:38:49
2010 噪声系数计算方法
研究噪声的目的在于如何减少它对信号的影响。 因此,离开信号谈噪声是无意义的。
2009-03-12 11:35:43
13167 
多级放大器噪声系数的计算
多级放大器的总噪声系数计算公
2009-03-12 11:37:43
16909 
多通道射频接收机测量噪声系数的新方法
在多通道接收机接收的过程中,噪声的加入限制了信号的信噪比和灵敏度,由于射频接收机所接收到的信号较为微弱,其噪
2010-03-01 12:02:52
1150 
在无线通信系统中,噪声系数(NF)或者相对应的噪声因数(F)定义了噪声性能和对接收机灵敏度的贡献。本文详细阐述这个重要的参数及其不同的测量方法
2011-04-28 11:49:43
12167 
也介绍了级联接收机的噪声系数计算。本文中我们集中讨论适用于混频器的Y因子测量法。我们阐述哪种测量方法适用于第一部分得出的级联公式。我们也探讨了测量方法的一些变体,可用于获得混频器SSB噪声系数的近似。 噪声温度
2017-11-24 01:56:01
2815 
的频谱。由于噪声是普遍存在的,多年以前,射频和微波行业就建立了一个称为噪声系数的测量参 数,以定量元件或系统给通过它的信号增加了多少噪声。 虽然噪声系数是一种用于描述射频和微波系统噪声和接收器灵敏度的参数,但
2017-12-05 05:15:16
1322 重点讨论该参数在数据转换器中的应用。现在,RF应用中会用到许多宽带运算放大器和ADC,这些器件的噪声系数因而变得重要起来。参考文献2讨论了确定运算放大器噪声系数的适用方法。我们不仅必须知道运算放大器
2018-03-29 03:27:00
3257 
为了衡量电子系统的噪声性能,需要引入噪声因子F(Noise Factor)和噪声系数NF(Noise Figure)的概念。噪声系数NF与噪声温度的关系为:T=(NF-1)T0 或 NF
2018-06-07 13:51:03
8020 
噪声系数是用来描述一个系统中出现的过多的噪声量的品质因数。把噪声系数降低到最小的程度可以减小噪声对系统造成的影响。在日常生活中,我们可以看到噪声会降低电视画面的质量
2019-11-26 11:47:58
8454 最常见的噪声系数定义是:输入信噪比 / 输出信噪比。它是衡量设备本身噪声品质的重要参数,它反映的是信号经过系统后信噪比恶化的程度。 噪声系数是一个大于 1 的数,也就是说信号经过系统后信噪比是恶化
2021-06-22 10:04:42
24 噪声系数分析仪通常是作为频谱仪的选件功能,配合标准噪声源,用Y因子法,测量分析被测件DUT的噪声系数。
2021-06-23 18:55:15
3332 
呢?如果同样采用Y因子法的两台噪声系数分析仪的结果有偏差,原因和解决方法是什么?今天安泰测试就给大家分享一下: 一、噪声系数分析仪测量不确定度评估方法: 1、保证准确度的要求: ENR-NF(SA) 3dB ENR-NF(DUT)5dB NF(DUT)+G(DUT)-NF(SA)1dB 2、以上
2021-09-16 18:25:44
1592 作为噪声系数测量解决方案的领先者,安捷伦提供当今市场上用于测量噪声系数的唯一的单台仪表解决方案。
2022-09-16 09:54:15
1821 噪声系数是微波产品研制和生产过程中的一项主要测量参数,是表征接收机及其组成部件在有热噪声存在的情况下处理微弱信号能力的关键参数之一,噪声系数的计量测试更是噪声计量测试的重要内容。
2022-10-08 16:43:05
2665 对于放大器或者其他有源器件,由于本身就会有噪声,输出端信噪比和输入端信噪比不一样,为此,使用噪声系数来衡量放大器本身的噪声水平,公式表示为:噪声系数NF=输入端信噪比/输出端信噪比,单位常用“dB
2022-11-15 11:29:59
2038 
计算测量不确定度,最快的方式是使用内置有不确定度计算器的信号分析仪,在一键式噪声系数测量应用中经常会用到这种分析仪。不确定度计算器直接在仪器显示屏上报告当前测量的总体不确定度。
2023-01-30 16:36:26
488 在无线通信系统中,“噪声系数(NF)”或相关的“噪声系数(F)”是用于指定无线电接收器性能的数字。噪声系数值越低,性能越好。本教程更详细地讨论了这个重要参数,并描述了三种不同的噪声系数测量程序。
2023-03-03 15:20:27
4883 
是测量噪声系数的典型实验室威廉希尔官方网站
。本教程还介绍了噪声温度和Y因子噪声测量的概念,然后探讨了使用Y因子方法进行混频器噪声系数测量。讨论了双边带(DSB)和单边带(SSB)噪声系数测量的示例。
2023-03-07 13:55:52
2378 
在无线通信系统中,噪声系数定义了噪声性能及对接收机灵敏度的影响。之前也曾写过噪声系数的定义
2023-04-25 10:16:34
1954 
在无线通信系统中,噪声系数(NF)或者相对应的噪声因数(F)定义了噪声性能和对接收机灵敏度的贡献。本篇应用笔记详细阐述这个重要的参数及其不同的测量方法。
2023-05-04 11:13:27
554 
本文介绍了测量噪声系数的三种方法:增益法、Y系数法和噪声系数测试仪法。这三种方法的比较以表格的形式给出。
2023-05-18 11:02:22
758 
了解如何使用 Y 因子方法测量噪声系数 (NF)。我们将深入研究如何使用它来查找噪声因子、如何校准噪声温度等等。
2023-06-12 10:07:45
1386 
有源器件的噪声系数是一个非常重要的指标,尤其是对于射频前端的LNA而言,其决定了整个接收链路的噪声系数,将直接影响接收灵敏度
2023-06-13 15:47:14
1572 
接着来说接收机的指标,今天聊一聊接收机噪声系数的问题。
2023-06-13 17:42:38
2033 
一、关于噪声系数对于放大器或者其他有源器件,由于本身就会有噪声,输出端信噪比和输入端信噪比不一样,为此,使用噪声系数来衡量放大器本身的噪声水平,公式表示为:噪声系数NF=输入端信噪比/输出端信噪比
2022-11-02 17:24:05
605 
本文介绍了测量噪声系数的三种方法:增益法、Y系数法和噪声系数测试仪法。这三种方法的比较以表格的形式给出。在无线通信系统中,噪声系数(NF)或者相对应的噪声因数(F)定义了噪声性能和对接
2023-05-19 10:38:29
558 
说到噪声系数,有这样两种定义。
2023-06-20 09:08:01
3340 
现代接收系统通常必须处理非常弱的信号,但系统组件添加的噪声往往会掩盖那些非常弱的信息。灵敏度、误码率(BER),最重要的是,我们今天的主题,噪声系数是表征接收系统处理低电平信号能力的系统参数。下面
2023-07-06 10:03:42
484 
今天给大家分享下高速ADC噪声系数计算方法
2023-07-10 16:33:48
820 
N8974A是高性能的噪声系数分析仪,适用于快速、精确和可重复的噪声系数测量。
通过N8974A易于使用的功能特性,您能容易地设置复杂的测量,获得能信赖的可重复和可靠的结果。
2023-09-06 17:15:33
0 将为大家介绍噪声系数的概念、测量原理、测量威廉希尔官方网站
以及毫米波和亚太赫兹噪声系数的测量实例,并且讨论影响噪声系数测量精度的因素,并给出改善测量精度的方法。 活动时间:10月20日 1000 课程内容: 1、噪声系数的概念 2、噪声系数测量
2023-10-18 16:20:02
169 你详细介绍如何对收发信机的噪声系数和镜像抑制进行测试。 一、收发信机的噪声系数测量 噪声系数(Noise Figure,NF)是用来描述收发信机内部引入的噪声对输入信号的影响程度的参数,它越小则表示收发信机的性能越好,对信号的
2023-10-22 11:33:48
1132 噪声系数方程中的关键要素之一是系统增益的系数。这需要由系统来衡量。通常,这是通过使用馈入被测设备的信号发生器来实现的。
2024-02-08 10:48:00
155 前阵子,发了一篇文章,这种架构的噪声系数,你觉得会是多少?这篇文章是因为号友有相关的提问。
2024-01-16 15:00:05
188 
评论