本文设计的数控直流电流源能够很好地降低因元器件老化、温漂等原因造成的输出误差,输出电流在20—2000mA(可调)、输出电流可预置、输出电流信号可直接显示等功能。硬件电路采用
2011-10-09 10:20:39
4137 
基于单片机和TLC549的数控直流电流源的设计,单片机通过D/A转换器来控制功率放大器输出电压,通过取样电阻和A/D转换器回检负载电流,采用积分控制方法,调节电流输出。通过取样电阻采样与AD620放大后,送入TLC549,其时钟信号由单片机给出,单片机接收后通过程序控制并加以显示,实现了数控过程。
2018-02-19 09:59:00
2968 
电流源是一种能向负载提供恒定电流的电路,它既可以为各种放大电路提供偏流以稳定其静态工作点,又可以作为其有源负载以提高放大倍数,在差动放大电路,脉冲产生电路中得到了广泛应用。2005年全国大学生电子设计竞赛的F题就是数控直流电流源设计。
2021-03-04 10:42:39
3057 
0057、AT89S52单片机实现数控直流电流源论文资料
2015-04-19 11:46:58
我设计了如图左所示的电路,交互仿真设置时间长度为120s,最大时间步长为0.01s,当设置交流电流源频率为0Hz时,得到右图所示的示波器结果,即周期为120s的正弦信号。我理解的频率为0Hz的交流电即为直流电,请问二者是否有区别?如果有的话,区别是什么?如果没有,是我电路设计中出现了什么问题吗?多谢
2016-07-12 16:18:17
数控直流电源数控直流电源数控直流电源
2016-05-30 18:34:05
按设计要求用ADC0809,但proteus里没有这个模型,用的ADC0808,仿真不出来,截了三个图,弟弟我弄的头都蒙了,真心求解救软件程序#include #include #include#define uchar unsigned char#define uint unsigned int ***it rs=P3^5;***it wr=P3^6;***it lcden=P3^4;***it WR12=P2^1;***it CS=P2^0;***it CLK=P3^1;***it DIO=P3^2;***it CS1=P3^3; uchar table1[]="input";uchartable2[]="0000MA";//uchartable3[]="output";//uchar table4[]="MA";//uchartable3[]="0000";uchar keyflag;//进入中断标志uchar c;//数组位置bit set,jia,jian,right;//四个按键uchar m;//K1按下次数的标志uchar keyvalue;***it k1=P2^2;***it k2=P2^3;***it k3=P2^4;***it k4=P2^5;//uchar s;//总数 void delay(uint x){ uinta,b; for(a=x;a>0;a--)for(b=10;b>0;b--);}void delay20ms(void)//误差0us{ unsigned char a,b; for(b=215;b>0;b--)for(a=45;a>0;a--);// _nop_;//if Keil,require useintrins.h //_nop_;//if Keil,require use intrins.h} void delay1(uint x){ uinta,b; for(a=x;a>0;a--)for(b=100;b>0;b--);} void write_com(uchar com){ P0=com; rs=0; lcden=0; delay(10); lcden=1; delay(10); lcden=0; } void write_date(uchar date){ P0=date; rs=1; lcden=0; delay(10); lcden=1; delay(10); lcden=0; } void init(){ wr=0; write_com(0x38); delay(20); write_com(0x0c); delay(20);//write_com(0x06);//delay(20); write_com(0x01); delay(20); }void keyscan(){ if(k1==0) {delay20ms();if(k1==0){while(!k1);keyvalue=1;set=1;m++;} } if(k2==0) {delay20ms();if(k2==0){while(!k2);keyvalue=2;right=1;} } if(k3==0) {delay20ms();if(k3==0){while(!k3);keyvalue=3;jia=1;} } if(k4==0) {delay20ms();if(k4==0){while(!k4);keyvalue=4;jian=1;} }}//ad采集并返回 unsigned charA_D(){ unsigned char i,dat;CS1=1;//一个转换周期开始CLK=0;//为第一个脉冲作准备CS1=0;//CS置0,片选有效 DIO=1; //DIO置1,规定的起始信号CLK=1;//第一个脉冲CLK=0;//第一个脉冲的下降沿,此前DIO必须是高电平DIO=1;//DIO置1,通道选择信号CLK=1;//第二个脉冲,第2、3个脉冲下沉之前,DI必须跟别输入两位数据用于选择通道,这里选通道CH0CLK=0;//第二个脉冲下降沿DIO=0;//DI置0,选择通道0CLK=1; //第三个脉冲CLK=0; //第三个脉冲下降沿DIO=1; //第三个脉冲下沉之后,输入端DIO失去作用,应置1CLK=1; //第四个脉冲for(i=0;i
2015-05-05 18:35:40
我的邮箱是1970668819@qq.com急急急!!!在线等,有的话给我发一份,必有重赏!!!在线急等!!!!
2015-05-05 22:29:17
直流电流源 有用的资料
2013-04-11 14:08:39
有一直流电机220V,电流最大0.9A,需要测量这个电流,有啥比较好的,适用工业的方案?(注意是直流)
2019-05-06 10:35:26
直流电流表的接线方法
2020-03-23 08:44:15
Keithley 6221 型交流和直流电流源相关应用供应热线:***曾S供应VX号:15015200707供应QQ:3140751627(同微)koukou:三一四零七五一六二七(同微) 供应公司
2021-05-27 09:54:22
Keithley 6221交流/直流电流源回收/租赁-----------------------------------东莞市亚宸电子有限公司曾S/***(同微)QQ:3140751627(同微
2020-09-24 17:26:05
实验需要得到比较大的直流偏置,可否利用直流电流源和交流电流源并联,或者直流电压源和交流电压源串联得到。因为matlab仿真可行,但是实际中,这样的连法可否?
2012-07-17 15:22:04
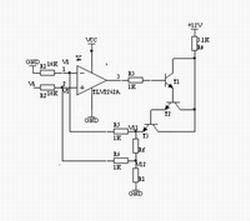
得到电流值的。图3.8是数控电流源的恒流源电路。 LM358和晶体管Q1、Q2组成电压-电流转换器,U1A、U1B和电阻R1-R8利用D/A的输出实现对电压进行数控。LM358主要功能是可以实现V/I转换
2015-01-19 15:35:58
://www.nuedc.com.cn/news.asp?bid=1,2012.5]:①简易数控直流电源(1994年A题)②直流稳压电源(1997年A题)③数控直流电流源(2005年F题)④三相正弦波变频电源(2005年G题
2013-07-18 06:54:38
使用multisim仿真电路,给定的电源是恒定的直流电压源,如果在仿真过程中,改变电压源的电压,怎么实现???比如,在仿真过程中,直流电压源输出电压从0伏变化到12伏,如何去实现??? 希望有明白的朋友,指点一下。。。。。谢谢你了。。。{:soso_e179:}
2012-05-30 00:35:51
是通过程序控制什么东西来实现的?输出范围200mA-2000mA , 步进1-10mA,用DAC0832可以达到要求吗?
2013-05-20 15:27:15
本帖最后由 eehome 于 2013-1-5 10:02 编辑
基于AT89C51的数控直流电压源的设计
2012-08-13 23:47:23
恒流源是电子仪器和设备中常用的一种电源。一般的恒流源往往存在调节范围小、稳定性差等缺点。本文设计的数控直流电流源能够很好地降低因元器件老化、温漂等原因造成的输出误差,输出电流在20—2000mA
2011-08-16 08:59:23
文末下载完整资料 摘要: 本设计由三个部分组成,键盘与显示,基于单片机的控制器,稳流电源。以89C52为主控单元,以数模转换器DAC0832输出参考电压,以该
2021-11-19 06:55:44
理想的直流电流源的内阻是怎样的?如何对直流电流源进行Multisim仿真?
2021-09-30 09:24:35
设计一个输入交流为200V-240V,50Hz,输出电流电压≤10V的数控直流电流源?
2021-04-12 06:19:17
正弦信号发生器(A题)集成运放参数测试仪(B题)简易频谱分析仪(C题)单工无线呼叫系统(D题)悬挂运动控制系统(E题)数控直流电流源(F题)三相正弦波变频电源(G题)
2011-09-01 10:41:25
在MATLAB中怎样通过设置AC Current Source模块使成为直流电流源模块?有哪些步骤?
2021-10-08 09:14:05
本帖最后由 eehome 于 2013-1-5 10:05 编辑
要求输入220~、50HZ输出直流电压9V、5V。9V为电流源供电,5V为单片机和LCD等供电。基本要求;1、输出电流范围为
2012-12-25 12:48:50
新手入门,做了个5V的电源,想做个数控直流电流源,边做边学习,哪位做过这东西的大大,分享下资料,感激不尽。。
2013-04-22 13:50:52
新手求助,因为从来没有参加过比赛,{:4:},都不太知道应该去哪里查资料,求大神指点呀!
2013-12-05 22:05:40
简易数控直流电源
2013-08-05 15:09:02
直流电流源。输入交流200~240V,50Hz;输出直流电压≤10V。1 输出电流范围:200mA~2000mA;2可设置并显示输出电流给定值,要求输出电流与给定值偏差的绝对值≤给定值的1%+10
2017-12-04 20:50:59
`
这是我做的数控直流电流源,跟大家交流一下,程序写的不是特别好,还请大家指教。(67.91 KB)`
2011-12-05 14:03:36
做的一个数控直流电压源,输出电压设定值和标准值存在比较大的误差,并且设定电压低于0.7V时输出电压不受控制并高于这个值,我想知道发生这个情况的原因,求各位大佬给点建议。
2018-05-06 10:38:54
数控直流电源的设计与实现一、实验目的1. 了解数控威廉希尔官方网站
和电源威廉希尔官方网站
。2. 熟悉微机原理及其接口威廉希尔官方网站
。3. 运用微机系统实现一个数控直流电源。
2009-05-03 01:11:08
208 介绍了一种数控直流电流源的硬件电路和工作原理以及软件设计。该电流源通过输出电流反馈构成了闭环控制系统。其输出电流精度高、稳定性好,具有良好的负载特性。关键词
2009-06-19 09:35:01
271 语音播报数控直流电流源的设计:以单片机SPA E061A 作为控制核心, 由数字显示部分、DA 电压输出部分、可变电流输出部分、AD取样检测部分和语音播报部分组成一个数控系统, 实现直
2009-08-02 08:46:32
19 采用自行设计制作的高精度电压源,利用单片机、D/A 转换器、运算放大器等器件来控制场效应管导通状态的原理,达到了输出恒流的目的。整个系统采用89C52 单片机作为主控部件
2009-08-17 08:31:02
90 语音播报数控直流电流源的设计:以单片机SPA E061A 作为控制核心, 由数字显示部分、DA电压输出部分、可变电流输出部分、AD取样检测部分和语音播报部分组成一个数控系统, 实现直
2009-08-24 18:35:13
62 系统采用ATME189S52 为微控制器(MCE)核心,实现了可控的恒定直流电流源设计。核心恒流模块采用自反馈电路连接大功率场效应管IRFZ44NL,使得电流输出范围达到20~2000mA;用户可根
2009-11-24 12:00:23
46 基于混合最优算法的高精度数控直流电源设计陈伟杰 张虹(华南农业大学电子工程系,广州510642)【摘要】基于单片机与最优化理论,设计并制作出一种数控直流电流源。
2009-12-13 15:11:33
48 基于混合最优算法的高精度数控直流电源设计陈伟杰 张虹(华南农业大学电子工程系,广州510642)【摘要】基于单片机与最优化理论,设计并制作出一种数控直流电流源。
2009-12-23 16:13:48
35 设计并制作数控直流电流源。输入交流200~240V,50Hz;输出直流电压≤10V。其原理示意图如下所示。
2010-10-30 16:26:49
137 简易数控直流电源制作
一、系统组成与原理概述
本文所设计的数控直流电源与传统稳压电源相比,具有操作方便、电压稳定度高的特点,其输出电
2008-06-19 09:29:55
4218 
直流数控电流源的设计与实
直流电流源作为稳定电源的分支,在工程威廉希尔官方网站
和测量领域中有着重要的实用价值,其涉及的应用由稳定电磁场、校正电流表等扩展至激光、超导
2008-11-26 08:28:08
770 
基于LPC938的高精度数控直流电流源的设计
总体方案选择与设计1方案论证与比较① 主电路及调整方式的选择
方案一 开关稳压调整开关稳压调整方式效
2009-06-02 07:39:26
960 
总体方案选择与设计
方案论证与比较
① 主电路及调整方式的选择
方案一 开关稳压调整
开关稳压调整方式效率高,普遍应
2009-09-11 17:37:28
993 
本文设计的数控直流电流源能够很好地降低因元器件老化、温漂等原因造成的输出误差,输出电流在20mA~2000mA可调,输出电流可预置、具有“+”、“-
2010-08-03 09:34:31
835 
学会用万用表的直流电压档和直流电流档分别测量直流电压和电流及学会用直流电压表、直流电流表分别测量直流电压和电流。
2011-07-24 00:42:57
17705 
本文论述了一种基于51单片机的 数控直流电源 的设计原理和实现方法,该方法具有电压可预置、输出的电压信号和电流信号可同时显示功能
2011-08-16 17:40:36
657 介绍一种基于单片机控制的数控直流电流源。系统以AT89S52单片机为控制核心,由V/I转换电路、DA转换、AD转换等模块组成。通过按键设定电流值,并在LCD上同步显示预设值,利用模拟闭
2012-02-02 11:07:28
181 2012-11-19 13:54:04
42 2013-07-17 12:01:19
61 2013-10-14 15:51:48
117 2013-12-27 23:50:18
11 2014-04-13 14:11:19
51 2014-08-17 09:44:59
8 2014-10-08 11:15:26
1 2015-05-04 15:21:05
8 不错会的不哭会飞的的吧深vkis的吧v看了div不
2015-12-22 11:29:13
28 本文介绍一种数控直流电流源。采用闭环负反馈原理设计数控电流源的方法,以单片机作为核心控制器,通过键盘设置所需的电流值,可进行步进调节,具有电流取值范围大、使用方便灵活等特点。
2016-03-29 11:00:32
40 数控直流电源设计资料,有兴趣的同学可以下载学习
2016-04-28 13:59:31
75 本系统以摩托罗拉16位DSP芯片56F807为核心处理器,主要负责A/D采集、D/A输出和PID算法的计算。在恒流电源控制电路中,采用大功率达林顿管提供恒流电源所需要的大电流,负载可变,输出电压
2016-04-28 17:05:24
41 本设计由三个部分组成,键盘与显示,基于单片机的控制器,稳流电源。以89C52为主控单元,以数模转换器DAC0832输出参考电压,以该参考电压控制电压转换模块LM350K的输出电压大小,设计实用,精度高。
2016-05-18 10:46:28
4 AT89S52单片机实现数控直流电流源论文
2022-05-11 16:55:16
0 程控直流电流源,可以用来仿照数控直流电流源来学,这是好几年的题了
2016-07-26 16:29:36
20 本系统以摩托罗拉 16 位 DSP 芯片 56F807 为核心处理器,主要负责 A/D 采集、D/A输出和 PID 算法的计算。在恒流电源控制电路中,采用大功率达林顿管提供恒流电源所需要的大电流
2017-12-06 14:17:44
25 设计并制作 数控 直流电流源。输入交流200~240V,50Hz;输出直流电压10V。原理框图如1所示。 要求:输出电流范围:200mA~2000mA;可设置并显示输出电流给定值,要求输出电流与给定
2017-12-07 05:11:01
642 
本系统以AT89S52单片机为控制器,通过人机接口(按键和LCD显示屏)来设置输出电流,设置步进等级1 mA,并可同时显示预设电流值和实际输出电流值。本系统由按键设置输出电流值,经单片机计算后通过
2018-04-08 11:55:02
2946 
软件部分是实现系统功能的核心,软件的设计要兼顾功能的实现,同时也要考虑操作的方便性,体现人性化操作,要提示尽量详细的信息,并要有适当的保护功能,如规定输出电流最大2 000 mA,则键盘输入的数字量不要超过2 000 mA,以免过载烧掉功率管等,软件部分由以下几个大的模块组成.
2018-09-26 08:50:00
5187 本设计分四个模块:单片机控制及显示模块、数模(D/A)转换模块、恒流源模块、输出显示模块。单片机控制模块以单片机为核心,对输入电流信号进行转换成数字量输出;恒流源模块将D/A转换来的电压模拟量通过
2019-08-21 16:09:46
5 利用单片机所具有的智能测控特点,设计制作了基于单片机的“数控直流电流源”。该电流源具有设定准确、输出电流稳定、可调范围全程线性等特点。本设计由两大模块组成:① 大功率压控电流源模块;② 单片机
2019-08-21 16:09:00
27 本数控直流电流源以单片机AT89S51为控制核心,由D/A转换器TLC5615、A/D转换器TLC2543、中文字库液晶显示块、放大电路和大功率调整电路组成。通过4x4键盘输入给定值,由D/A转换器
2019-08-21 16:09:37
43 本系统以直流电流源为核心,AT89S52单片机为主控制器,通过键盘来设置直流电源的输出电流,设置步进等级可达1mA,并可由数码管显示实际输出电流值和电流设定值。本系统由单片机程控输出数字信号,经过
2019-08-22 16:08:57
19 本系统采用电流采样反馈调整控制威廉希尔官方网站
,控制过程是利用LM741组成恒流源,结合放大电路,A/D转换电路,单片机最小控制系统,D/A转换电路等构成闭环系统。通过采样将实际值输出到单片机,由单片机进行比较调整,控制电流输出。由于使用了电流采样反馈调整控制威廉希尔官方网站
,该系统具有可靠性好,精度高等优点。
2019-08-22 16:08:59
10 本文采用自顶而下层次化方法和在系统编程威廉希尔官方网站
设计数控直流电流源系统。通过方案设计论证确定出系统结构组成和工作原理。该系统由控制器和外围电路组成,控制器由加减计数器、七段译码器和BCD码二进制码转换模块
2019-08-29 17:29:43
7 本文档的主要内容详细介绍的是数控直流电流源的PCB原理图免费下载。
2020-11-03 17:10:16
57 本文档的主要内容详细介绍的是数控直流电流源Protel工程电路原理图及PCB文件。
2021-03-04 16:02:24
23 本文档的主要内容详细介绍的是数控直流电流源Protel工程电路原理图及PCB文件。
2021-03-04 16:02:24
15 本文档的主要内容详细介绍的是数控直流电流源Protel工程电路原理图及PCB文件免费下载。
2021-03-24 09:12:00
25 简易数控直流电源设计案例参考
2021-06-28 16:16:35
62 数控直流电流源Protel工程电路原理图及PCB文件(通信电源威廉希尔官方网站
2020年22期)-数控直流电流源Protel工程电路原理图及PCB文件
2021-08-04 18:35:04
62 数控直流电流(无线电源威廉希尔官方网站
商业计划书)-数控直流电流,有需要的可以参考一下!
2021-09-15 17:01:30
6 数控直流电流源设计方案(新型电源威廉希尔官方网站
试卷)-数控直流电流源设计方案,有需要的可以参考!
2021-09-15 18:38:33
52 简易数控直流电源设计(高频开关电源威廉希尔官方网站
指标)-简易数控直流电源设计,有需要的可以参考!
2021-09-15 18:42:04
71 一种闭环智能数控直流电流源的设计原理和实施方案(通信电源威廉希尔官方网站
2020年22期)- 介绍了一种闭环智能数控直流电流源的设计原理和实施方案,该方案采用自行设计制作的高精度电压源,利用单片机、PWM
2021-09-27 16:18:42
5 文末下载完整资料 摘要: 本设计由三个部分组成,键盘与显示,基于单片机的控制器,稳流电源。以89C52为主控单元,以数模转换器DAC0832输出参考电压
2021-11-12 17:21:01
13 2023-11-03 08:31:27
0 数控直流稳压电源如何将交流电压转成直流电压? 数控直流稳压电源是一种将交流电压转换为直流电压的装置。在现代电子设备中,直流电压广泛应用,因为它在稳定性、可调性和可靠性方面具有优势。为了满足设备的要求
2023-11-13 16:04:26
483
评论