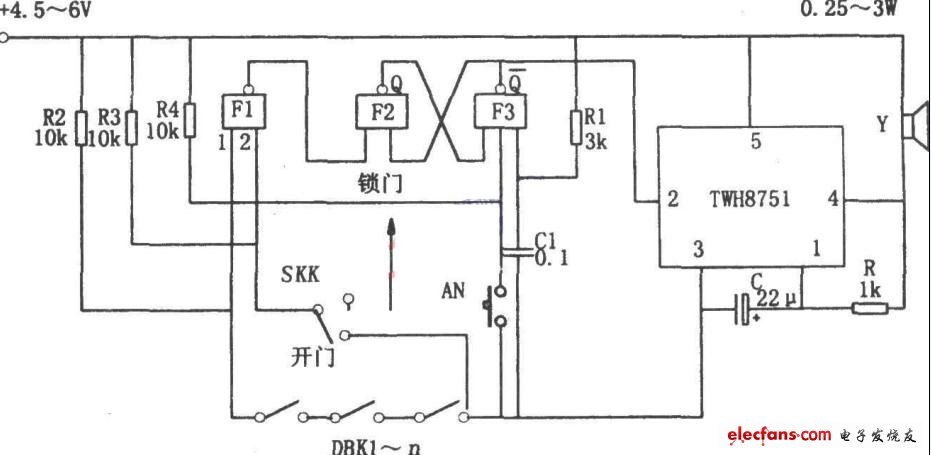
如图所示为锁控防盗报警电路。该电路由RS触发器、选通振荡器、报警电路等组成。其中RS触发器由与非门F2、F3组成,选通振荡器由集成电路TWH8751和R、C组成。
当SKK在“锁门”位置时,与非门F1的2输入端为高电平,由F1直接反映出DBK1-n的状态,若DBK1-n中有一个开路,则F1输出低电平,使RS触发器置“1”(Q为高电平,Q非为低电平),相应TWH8751的选通端②脚为低电平,触发振荡器开始振荡,振荡信号使扬声器发出报警声。
当SKK在“开门”位置(即用钥匙正常打开门锁)时,F1的输入端②脚为低电平,从而F1的输入端被封死,RS触发器被复位(Q为低电平,Q非为高电平),相应TWH8751因选通端②脚为高电平而不发生振荡,报警器不工作。此时,主人可以随意地去动用DBK1-n所监视的所有物品。当主人锁门离去后,报警器会自动恢复正常工作。消警时,先用钥匙打开门锁,再按一下AN即可。

评论