、防潮、防腐。由于它具有很高的灵敏度和抗干扰能力,是实现工业自动化的优良器件。 一、工作原理图 1 是用 E 系列固态继电器构成的电焊机空载节电电路。E 系列固态继电器是直流输入控制,交流过零导通/过
2014-12-03 11:30:26
点焊机器人是用于焊接作业的自动化机械设备,如果保养方式、使用方式以及产品自身质量较好,都可以提高点焊机器人的使用时间。
2022-12-01 18:13:35
487 
电子发烧友网站提供《DIY大电流点焊机.zip》资料免费下载
2022-07-28 11:33:03
16 来讲解一下。 精密工件的制作过程当中,精密器件的焊接,一般选用的是中频直流点焊机。储能点焊机有时候可能不能达到最理想的状态,另外由于对焊接的工艺要求比较高,要求焊接效果具有一致性的要求,它有更加好的美观性。
2022-06-01 18:17:22
2207 
利于保证使用安全。因此,经常进行维护和保养十分重要。那就让斯特科技为您介绍一下怎样做好点焊机日常保养与维护工作吧。 1、点焊机要定期清理尘土以保持机体清洁(注意在使用气枪除尘时,气压不要太大,以免将电路板上的其它部
2022-05-10 16:33:27
1376 交流点焊机有哪些优点?相信很多人对此心存疑问,今天深圳市斯特科技公司向大家介绍一下! 1、有稳定的机身结构; 2、二次导电部分采用上绝缘方式,可以很好地避免铁屑的辅着或下座安装焊接工作时易产生绝缘
2022-05-05 17:24:10
247 龙门架直流点焊机功能特点: 中频逆变直流电阻焊控制电源是由单相或三相交流电经整流电路成为脉动直流电,在经由功率开关器件组成的逆变电路变成中频方波接入变压器,降压后整流成脉动较小的直流电供给电极对工件
2022-04-18 18:20:50
465 精密点焊机是一种常见的焊接设备,不同的领域需要用到不同的焊接机,因此我国焊接机的种类非常多。好的焊接机能够提高工作人员的效率,操作流程更加简单,焊接的效果也更加好。精密点焊机就是焊接机的一种,其具有
2022-04-13 11:45:20
541 点焊机器人有什么工作原理?常见的应用有哪些?点焊机器人是用于点焊作业的机械设备,市场中的点焊机器人采用示教再现的工作原理,点焊机器人应用广泛,其中汽车制造领域、不锈钢管道、板材、船舶制造等领域中经常出现点焊机器人的身影。
2022-04-06 16:50:54
3699 点焊机在应用上较为广泛,特别是随着焊接威廉希尔官方网站
的发展,针对各行业特点的产品层出不穷,比如汽车电子点焊机、微型电机换向器点焊机、银触点焊接机等。作为有需求的企业来说选择范围大了,但是选择难度也大了。那么
2022-02-14 18:11:51
1977 微型交流点焊机
2022-02-10 09:26:42
33 简易点焊机1电路图下载
2022-02-09 13:54:04
53 电极沿两工件流至此电极形成回路,不伤及被焊工件的内部结构。 ST-2000微电脑逆变点焊机是我司新推出的一款便携式小型电池点焊机,是根据目前国外最先进点焊机的原理而设计的。采用微电脑单片机控制和交流逆变威廉希尔官方网站
,性能达
2022-02-09 09:50:01
1125 的塑性,使工件易于紧密贴合、防止飞溅;凸焊时这样做可以使多个凸点在通电焊接前与平板均匀接触,以保证各点加热的一致。一,确定被焊工件是黑色金属,一般选用交流点焊机。
2022-01-18 14:10:49
精密焊接点焊机是汽车零件、螺母以及热成型钢等物品焊接必不可缺的重要设备,它具有节能焊接、低功耗焊势以及高效率焊接等优势。这也促使越来越多网友开始深入挖掘精密点焊机的规格,现在就中频逆变点焊机
2022-01-12 17:58:55
436 厂家直供箱体柜体气动交流点凸碰焊机 不锈钢板自动点焊机
2022-01-06 16:47:17
工件的制作过程当中,精密器件的焊接,一般选用的是中频直流点焊机,储能点焊机有时候可能不能达到最理想的状态,另外对焊接的工艺要求比较高,要求焊接效果具有一致的性要求,它有更加好的美观性。 对于焊接的师傅们来说,都
2021-12-22 13:48:43
223 厂家供应批发DN--80气动交流点焊机 钢筋网点焊机排焊机也叫焊网机,主要用于各类型号的金属丝的焊接成型设备。焊机装配合适的电极形式和电极材料,广泛应用于家电产品、日用五金、交通运输、电工电器、电子
2021-12-22 11:52:30
厂家定制长臂气动电焊机变压器 气动交流点焊机变压器 三相变压器
2021-12-17 14:47:12
电阻焊机变压器 气动点焊机变压器 50KVA交流点焊机配件
2021-12-17 14:15:45
中频点焊机控制器最初的阻焊控制器是由电子管进行控制的,几十年后变成了晶体管,但有的还是笨重不方便,随着科学威廉希尔官方网站
的进步。近十年出现了微机控制器,即以CPU为中心的控制器。电阻点焊机控制器就是对焊接
2021-12-13 17:31:08
227 我们在使用电池点焊机在焊接过程中,有时会产生飞溅可能会影响到焊点的强度,对正在作业的工人产生影响,那么如何才能很好的控制飞溅? 首先我们需要加强点焊机的清理,每次在使用前后都对点焊机工作台和焊接
2021-11-29 18:01:21
659 厂家供应交流气动点焊机高频金属点焊机铁丝点凸焊接设备DN-75\DN-100型气动加压点焊机,是用电极压紧焊件,直接通过电流加热的方法进行点焊,焊工把焊件放在上下电极之间,踏下脚踏开关,控制器
2021-11-29 14:28:06
268 
厂家供应交流气动点焊机高频金属点焊机铁丝点凸焊接设备定制DN-75\DN-100型气动加压点焊机,是用电极压紧焊件,直接通过电流加热的方法进行点焊,焊工把焊件放在上下电极之间,踏下脚踏开关,控制器
2021-11-29 11:09:46
176 
现货批发气动式交流点焊机DN-100铁板快速焊接螺母点焊机原理焊件组合后通过电极施加压力,利用电流通过接头的接触面及邻近区域产生的电阻热进行焊接的方法称为电阻焊。电阻焊具有生产效率高、低成本、节省
2021-11-29 10:43:07
203 
交流点焊机气动式点凸焊机汽车零部件点焊机点焊机工作过程(1)预压阶段——电极下降到电流接通阶段,确保电极压力压紧工件,使工件间有适当压力。(2)焊接时间——焊接电流通过工件,产热形成熔核。(3)维持
2021-11-26 18:06:15
334 
气动加压点焊机网片焊接点焊机生产厂家点焊机工作过程(1)预压阶段——电极下降到电流接通阶段,确保电极压力压紧工件,使工件间有适当压力。(2)焊接时间——焊接电流通过工件,产热形成熔核。(3)维持时间
2021-11-26 17:46:17
231 
供应DNQ-125交流电阻气动点焊机 气动点焊机 金属点焊机点焊机原理焊件组合后通过电极施加压力,利用电流通过接头的接触面及邻近区域产生的电阻热进行焊接的方法称为电阻焊。电阻焊具有生产效率高、低成本
2021-11-26 17:12:51
交流点焊机是一种能将工件牢牢焊接在一起的机器。交流点焊机是由变压器、电流调节器和散热系统以及焊接导线、焊接机头及焊接电极等附件组成。 1、用交流点焊机施工的场所,必须有防水,防风,防晒的机棚,还应该
2021-11-25 14:26:39
412 多头点焊机 网片焊机 气动交流点焊机生产厂家排焊机也叫焊网机,主要用于各类型号的金属丝的焊接成型设备。焊机装配合适的电极形式和电极材料,广泛应用于家电产品、日用五金、交通运输、电工电器、电子、电池
2021-11-23 16:11:28
交流点焊机气动式点凸焊机 汽车零部件点焊机 DTN-50型点焊机厂家点焊工艺是一种形成结合的金属连接。在焊接时焊件通过焊接电流局部发热,并在焊件的接触加热处施加压力,形成一个焊点。点焊是一种高速
2021-11-23 15:28:18
交流点焊机 气动式点凸焊机 汽车零部件点焊机点焊形成的熔核所需的热源是通过焊接区的电阻所产生的热量。在其他条件下,焊接电流的大小决定了熔核的穿透率。焊接低碳钢时,熔核的平均渗透率为钢板厚度
2021-11-20 13:54:24
使用电焊条,只需把欲焊接的两工件分别作为电路的两个电极,利用接触电阻处产生的高温,将金属瞬间熔化,从而将工件牢牢焊接在一起。交流点焊机优点:1.经济效益好:三相输入、功率因数高且节能2.焊接条件范围扩大3
2021-11-17 11:37:14
289 
靠的焊接质量呢? 第1.系统设计的合理 精密的点焊机是利用先进威廉希尔官方网站
研发出来的焊接设备,在研发的时候就根据控制系统方案的分析和选择设计了合理可靠软件系统,以及高质量的电源电路、交流零点信号采集处理电路、晶闸管触发电路设
2021-11-16 18:04:56
437 交流和逆变直流对精密点焊机焊接质量的影响有哪些? 一、交流点焊机 精密点焊机的工频交流点焊机有着很低的功率因数,其焊接电流是与正弦波类似的交流电,但是在焊接过程中,过零现象时常出现。在交流点焊机的实际应用过程
2021-11-09 17:58:19
827 中频逆变直流点焊机主要由逆变电源与外接设备组成。其中逆变电源是设备的核心,其工作过程为:工频交流-直流-高频交流-变压-直流,是将三相或单相50Hz工频交流电整流、滤波后得到一个较平滑的直流电,由
2021-11-01 18:24:13
1472 1-交流点焊机,利用单相220V通过可控硅控制导通角,再通过变压器获得低压大电流脉冲电流实行点焊。 优点:结构简单,操作控制简易,价格亲民; 缺点:由于网压波动,控制方式多为开环控制,频率低单个脉冲
2021-10-26 18:13:38
3410 由于工业发展的需求,已有大量的黑色金属的加工工艺放弃使用传统的亚弧焊,而是转向了效率更高的交流点焊机。现在交流点焊机也是黑色金属的焊接加工的不错选择。
2021-09-29 10:48:47
266 电流反馈脉宽调制,获得稳定的恒电流输出。中频逆变点焊机性能优越,适合于高导热金属薄件以及精细工件的焊接。 中频逆变直流点焊机有哪些优势? 1、首先形成稳定熔核的电流范围广。 因输出直流焊接电流,热效率高。因为直流没
2021-09-26 09:19:39
730 交流点焊机 是将工件焊接牢固的机器。交流点焊机由降压变压器、电流调节器和散热系统、焊接导线、焊接电极等附件构成。焊接时不需要使用电焊条,将要焊接的两个工件分别作为电路的两个电极,利用接触电阻产生
2021-09-24 18:12:39
323 交流点焊机是一种能将工件牢牢焊接在一起的机器。交流点焊机是由降压变压器、电流调节器和散热系统以及焊接导线、把手等附件组成。焊接时不必使用电焊条,只需把欲焊接的两工件分别作为电路的两个电极,利用接触
2021-09-22 18:20:50
1484 点焊机按电流来分类的话可以分为直流和交流。直流点焊机和交流点焊机的分辨很多人都不知道,想知道如何来分辨吗,深圳斯特科技教你从四个方面来分辨。
2021-09-15 10:14:22
1871 一、电池点焊机采用直流输出:电池点焊机的电流是脉动直流,而其电波波纹度很小,没有交流过零而不连续加热的缺点,可以达到高度集中的状态,从而使焊接的热效率得以提高。它特别适用于有色金属材料和一些难焊接材料的焊接,焊接过程稳定,焊接质量明显提高。电极寿命可相应地得到延长。
2021-08-30 15:54:25
978 斯特科技漆包线点焊机在日常的使用中非常的普遍,无论是个人电器或者车辆等的维修以及各种工厂制造行业都会选择信誉可靠的漆包线点焊机,因为它能保证点焊机的质量是有保证的,而且在使用过程中不会出现问题以及它的使用寿命还很长,那么漆包线点焊机哪家好用呢以及该如何正确选择呢?
2021-08-05 16:45:38
752 斯特科技不锈钢点焊机在现在的工业生产特别是不锈钢制品领域,应用得是十分广泛。在使用不锈钢点焊机时,不仅要学会不锈钢点焊机的安装,还需要学会不锈钢点焊机的使用与维护。那么,我们究竟应该如何对不锈钢点焊机进行安装和使用呢?
2021-08-04 17:17:49
1068 斯特科技马达转子点焊机用高温将树脂断面融化,同时利用运动机构将两根树脂融合成一根,其外形轻巧,适用的场所比较广泛,很多人清楚如何使用马达转子点焊机,但是使用过后却不注意保养,这样会减少机器的使用寿命
2021-08-03 14:24:13
680 交流点焊机是一种能将工件牢牢焊接在一起的机器。交流点焊机是由由降压变压器、电流调节器和散热系统以及焊接导线、焊接电极等附件组成。焊接时不必使用电焊条,只需把欲焊接的两工件分别作为电路的两个电极,利用接触电阻处产生的高温,将金属瞬间熔化,从而将工件牢牢焊接在一起。
2021-07-29 15:19:31
638 斯特科技逆变直流点焊机是吸收先进威廉希尔官方网站
的基础上开发的一种高效节能点焊机。逆变直流点焊机机采用进口模块和先进的逆变威廉希尔官方网站
,动态响应快、易于起弧、电流稳定、焊接飞溅小、焊接成型美观。具有电流预置预显和|弧
2021-07-24 09:37:31
3691 斯特科技不锈钢点焊机在现在的工业生产特别是不锈钢制品领域,应用得是十分广泛。在使用不锈钢点焊机时,不仅要学会不锈钢点焊机的安装,还需要学会不锈钢点焊机的使用与维护。那么,我们究竟应该如何对不锈钢点焊机进行安装和使用呢?
2021-07-08 10:12:35
2241 斯特科技漆包线点焊机在日常的使用中非常的普遍,无论是个人电器或者车辆等的维修以及各种工厂制造行业都会选择信誉可靠的漆包线点焊机,因为它能保证点焊机的质量是有保证的,而且在使用过程中不会出现问题以及它的使用寿命还很长,那么漆包线点焊机哪家好用呢以及该如何正确选择呢?
2021-06-30 09:37:26
682 斯特科技马达转子点焊机用高温将树脂断面融化,同时利用运动机构将两根树脂融合成一根,其外形轻巧,适用的场所比较广泛,很多人清楚如何使用马达转子点焊机,但是使用过后却不注意保养,这样会减少机器的使用寿命
2021-06-28 17:42:03
821 斯特科技漆包线点焊机是电机及变压器绕组、电磁线圈线等焊接的重要工艺和设备,相比火焰钎焊、锡焊等,焊接速度快、热影响小、导电率高。以前漆包线点焊需要经过人工或机器去绝缘漆才能完成和铜端子的焊接,漆包线点焊机则不需要去绝缘漆就能直接点焊。
2021-06-25 10:54:20
1309 斯特科技电阻点焊机是指用电阻加热原理进行焊接的一种焊接设备。电阻点焊机依据不同用途和要求可分为不同种类。从焊接方法分类,有点焊机、缝焊机、凸焊机和对焊机等。
2021-05-25 09:30:36
2339 交流点焊机是一种能将工件牢牢焊接在一起的机器。交流点焊机是由由降压变压器、电流调节器和散热系统以及焊接导线、焊接电极等附件组成。焊接时不必使用电焊条,只需把欲焊接的两工件分别作为电路的两个电极,利用接触电阻处产生的高温,将金属瞬间熔化,从而将工件牢牢焊接在一起。
2021-05-24 17:17:50
215 点焊机作业前,应清除上、下两电极的油污。通电后,机体外壳应无漏电。
2021-03-01 16:14:55
9042 点焊机器人(spot welding robot) 用于点焊自动作业的工业机器人。世界上第一台点焊机于1965年开始使用,是美国Unimation公司推出的Unimate机器人。
2020-12-26 08:33:57
971 该点焊机有三挡功率调节,还有一个细调旋钮,电路设计巧妙,制作并不复杂。
2020-03-25 17:15:12
22197 
受电网电压波动影响较大,即交流自动点焊机焊接电流会随电网电压波动而波动,从而影响焊接的一致性。
2020-02-07 17:18:02
4952 根据焊接工件的材料及厚度不同分为大功率点焊机、精密点焊机、微电子点焊机;按照同时焊接的焊点数目分单点式、双点式、多点式;按照加压机构的传动方式分脚踏式、电动机-凸轮式、气动式、液压式等。
2020-02-07 16:46:53
3384 储能点焊机,亦称电容式储能点焊机、储能机等,是利用工频交流电经整流器整流后向电容器充电,被存储的电能再经焊接变压器放电转换成低电电压的、能量比较集中稳定的脉冲电流,通过被焊工件的接触点产生电阻热将金属熔接。
2020-02-06 16:52:42
9881 由于储能点焊机的原理是先通过一个小功率的变压器对电容进行充电再通过大功率的阻焊变压器对工件进行放电,因此它不易受电网的波动的影响,且由于充电功率小,对电网的冲击相对于同样的焊接能力的交流点焊机和次级整流点焊机要小的多。
2020-02-06 16:49:22
6338 
中频点焊机是一种电阻焊机。由触摸屏实现一屏操控,显示器能够显示每次焊接的焊接电流,并且能及时的显示故障及错误警告。
2020-02-05 21:32:55
4494 点焊机使用具有一定的危险性,因此在焊接作业时应注意使用方面,避免造成人身伤害以及安全隐患等。下面小编给大家介绍一下点焊机正确使用方法。
2019-06-04 14:06:06
14218 点焊机在焊接工件时,要想达到很好的焊接效果,既要达到产品的质量要求,又要良好的美观性,需要设置好点焊机的焊接工艺参数:即电极压力、焊接时间和焊接电流三个参数,任何一参数的变化都会影响其他参数,进而影响焊接质量。
2019-06-04 14:00:45
20404 点焊机焊不住是怎么回事 ?点焊机焊不住有很多原因的,一是被焊的材质,二是接入的电源线细功率不够也焊不住,三是机器本身故障,主要检查大电流的元器件有没有烧坏,再检查焊针有没有氧化接触不良,点焊电极有没有短路。
2019-06-04 13:58:27
44612 点焊机焊接参数通常是根据工件的材料和厚度,参考该种材料的焊接条件选取。首先确定点焊机电极的端面形状和尺寸,其次初步选定电极压力、预压时间、焊接时间和维持时间。
2019-06-04 13:53:27
23338 计数式点焊机电路图是一种焊接细线的计数式点焊机电路图.
2017-06-30 17:12:26
2981 
如下图所示为点焊机主电路及控制电路。双向晶闸管控制的负载是一台用于焊接薄金属片的微型点焊机。工作时,焊接变压器T2副边与焊接工作组或闭合回路。 图 微型点焊机控制电路原
2012-05-29 12:40:12
19748 
.该点焊机有三挡功率调节,还有一个细调旋钮,电路设计巧妙,制作并不复杂
2012-04-02 12:22:37
22353 
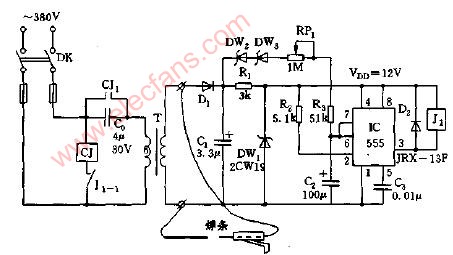
交流电焊机空载节电电路原理
交流电焊机是间歇工作的,间歇期内的空载功耗达几百瓦。为了省电而不停地人工开、关机显然会影
2009-12-25 17:43:57
2757 
点焊机的分类 文章摘要:按照用途分,有万能式(通用式)、专用式 按照同时焊接的
2009-11-09 08:36:46
2206 锂离子点焊机
&nbs
2009-10-30 15:37:51
1405 电池点焊机
1。锂电池焊接,动力电池焊接,方型电池焊接,密封焊接
型号:LWS-300(400)W
2009-10-30 15:17:00
8584
点焊机时序控制器电路图2
2009-05-30 13:46:00
1509 
点焊机时序控制器电路图1
2009-05-30 13:45:37
2383 
直流马达点焊机节电装置电路图
2009-05-26 14:43:27
991 
电焊机空载节电电路
2009-02-15 20:14:50
1653 
点焊机控制电路
2009-02-15 20:12:22
3621 
CMOS构成的时间调节点焊机电路图,点焊机电路,用CMOS器件组成的周波数控制电路,可以在1-99个周波内任意选择.在实际使用中,大多在10周波内调节就可以了.
2008-02-16 13:10:09
1760 
交流焊机空载断电器电路图使用本文介绍的交流电焊机空载断电器,即可节约能源,又可减轻焊机的负担,延长使用寿命.
2008-02-12 10:23:55
1492 
简易电焊机空载自停装置电路图
2007-12-02 22:42:49
1311 
简易电焊机空载自停装置电路图
2007-12-02 22:41:49
1323 
评论