无人机系统以其机动灵活、持久飞行和“零伤亡”等特点几乎渗透到战场空间的各个领域。近期几次局部战争中无人机的突出表现,更加引起了各国军方,尤其是军事强国的高度重视,已成为信息武器装备体系的关键节点和重要组成部分,在信息支援、信息对抗和火力打击等领域发挥着不可替代的作用。
与有人驾驶飞机相比,无人机的优势主要体现在以下五个方面:
一是可长时间执行空中任务;
二是可替代有人驾驶飞机进入核/生/化等污染环境执行任务;
三是不存在飞行员伤亡,政治和军事风险较小;
四是由于不考虑人的因素,可承受更大的载荷,飞机的隐身和机动性上可实现质的飞跃;
五是全寿命费用低、作战效费比高。与卫星相比,无人机系统具有时效性、针对性和灵活性强等优势。
无人机的地位和作用
无人机是夺取信息权的有利工具
无人机能够提供长期持久的战场信息支持服务,可实时获取和战场信息,具有多维一体、全域覆盖、持续实时、准确精细的信息感知能力;不同类型不同高度的无人机系统组成了覆盖战场低空至临近空间区域范围的通讯、导航和定位等信息支持网络,形成灵活、机动、多层次、立体化的空基和近天基综合信息支持能力,提高了指挥的效率,增强了作战的联合性和灵活性。
无人机是未来战场信息对抗的重要支柱
信息对抗,是指对敌方信息系统实施电子干扰、电子欺骗、电子诱饵、网络攻击、和反辐射摧毁。不同类别的无人机系统能够满足战略、战役、战术多层次的信息对抗能力的需要,能够提供“软”“硬”不同类型的信息对抗手段,提供从战术信息对抗支援到战略战役信息对抗打击的作战能力,实现对敌方信息系统全频段、全时域、全天候的信息攻击,形成多层次的信息作战力量体系框架。
无人机将成为空中作战的主导力量
无人机将具备时敏目标察打能力、对敌纵深重要目标精确打击能力、临近空间作战能力和跨大气层作战能力,成为21世纪空中作战的主导力量。在联合作战中,无人作战飞机可执行防空压制任务,协调各种力量对敌领土纵深实施打击;无人机与地面和海上力量配合,可为地面和海上兵器指示目标和实施火力校射,提高打击精度;无人机还可以执行战斗求援、战场管理、战区导弹防御、反雷、心理战等。
无人机是执行最危险任务的最佳选择
高威廉希尔官方网站 信息化战争使用精确制导武器的比重越来越大,核、生、化武器并存,杀伤力增大,参战人员将面临巨大危险。因此,无人机能够代替有人机执行最危险的任务,最大限度地避免人员伤亡。
无人机的威廉希尔官方网站 基础
航空威廉希尔官方网站 的发展是推动无人机威廉希尔官方网站 发展的基础。无人机是依赖空气动力承载飞行的航空器,如何让无人机能够稳定可靠飞行,性能越来越好,这依赖于航空威廉希尔官方网站 的应用和发展。
航空威廉希尔官方网站 包括空气动力威廉希尔官方网站 、飞行动力学威廉希尔官方网站 、航空结构威廉希尔官方网站 、航空材料威廉希尔官方网站 、航空发动机威廉希尔官方网站 、飞行控制与导航威廉希尔官方网站 、航空电子电气威廉希尔官方网站 等,早期的航空威廉希尔官方网站 发展主要解决无人机等飞行器能够飞行的问题,现代航空威廉希尔官方网站 的发展促进无人机向飞行性能越来越高、飞行可靠性越来越好、执行任务的能力越来越强的方向发展。
无线数据链威廉希尔官方网站 的发展是推动无人机向可用化和实用化发展的条件。由于无人机是机上无人驾驶,必须靠地面控制站通过无线数据链实现对其操纵控制和飞行状态监视,因此无线数据链是推动无人机向可用化和实用化的条件。现代数据链威廉希尔官方网站 的发展使得无人机数据链向着高速、宽带、保密、抗截获、抗干扰能力强的方向发展,推动无人机实用化能力越来越强。
无人机发展的主要关键威廉希尔官方网站
未来无人机向更高、更快、更远、更机动、更高效的方向发展,需要的主要关键威廉希尔官方网站 有:
1、平台威廉希尔官方网站 (综合布局、气动、轻质结构、隐身);
2、大尺寸复合材料设计(规范)、加工工艺(成本);
3、结构复合材料,抗紫外线材料,轻质材料,耐高温材料等;
4、微型加工装配威廉希尔官方网站 、智能材料的应用(无舵面柔性机翼,微型、仿生无人机);
5、先进的发射回收威廉希尔官方网站 ;
6、武器和设备的小型化及集成化;
7、隐身威廉希尔官方网站 ;
8、动力威廉希尔官方网站 ;
9、通信威廉希尔官方网站 ;
10、智能控制威廉希尔官方网站 ;
11、空域管理威廉希尔官方网站 ;
无人机飞行控制威廉希尔官方网站
飞行控制与管理系统是无人机的关键系统之一。飞行控制系统是无人机完成起飞(发射)、空中飞行、执行任务、返场着陆(回收)等整个飞行过程的核心系统,对无人机实现全权限控制与管理,因此对无人机的功能和性能起关键、决定性作用。如果没有飞行控制系统,现代无人机就不可能上天飞行,完成各种任务。
无人机飞行控制系统一般包含传感器、机载计算机和伺服作动设备三大部分。
无人机控制模式
无人机的飞行控制系统是全时限、全权限的,飞行控制模式可以分为程序控制(时间程序控制)、遥控(通过地面站遥控指令控制)和自主飞行控制(二维、三维或四维)三种。
前二种飞行控制方式常用作靶机、观测等类型无人机的飞行控制,第三种常用于侦察机、攻击机等类型无人机的飞行控制。
在遥控方式下,地面操作手根据无人机的状态信息和任务要求控制无人机的飞行;
在自主控制方式下,飞行控制系统根据传感器获取的飞机状态信息和任务规划信息自动控制无人机的飞行。
在半自主控制方式下,飞行控制系统一方面根据传感器获取的飞机状态信息和任务规划信息自主控制无人机的飞行,另一方面,接收地面控制站的遥控指令,改变飞行状态。
机载传感器
无人机飞控系统常用的传感器包括角速率传感器、姿态传感器、航向传感器、高度空速传感器、飞机位置传感器、迎角传感器、过载传感器等。传感器的选择应根据实际系统的控制需要,在控制律初步设计与仿真的基础上进行。
1、角速率传感器
角速率传感器是飞控系统的基本传感器之一,用于感受无人机绕机体轴的转动角速率,以构成角速率反馈,改善系统的阻尼特性、提高稳定性。
角速率传感器的选择要考虑其测量范围、精度、输出特性、带宽等。
角速率传感器应安装在无人机重心附近、一阶弯振的波节处,安装轴线与要感受的机体轴向平行,并特别注意极性的正确性。
2、姿态、航向传感器
姿态传感器用于感受无人机的俯仰和滚转角度,航向传感器用于感受无人机的航向角。姿态、航向传感器是无人机飞行控制系统的重要组成部分,用于实现姿态航向稳定与控制功能。
姿态、航向传感器的选择要考虑其测量范围、精度、输出特性、动态特性等。
姿态、航向传感器应安装在飞机重心附近,振动尽可能要小,有较高的安装精度要求。
对于磁航向传感器要安装在受铁磁性物质影响最小且相对固定的地方,安装件应采用非磁性材料制造。
3、高度、空速传感器(或大气数据计算机)
高度、空速传感器(或大气数据计算机)用于感受无人机的飞行高度和空速,是高度保持和空速保持的必备传感器。一般和空速管、通气管路构成大气数据系统。
高度、空速传感器的选择主要考虑测量范围和测量精度。其安装一般要求在空速管附近,尽量缩短管路。
4、飞机位置传感器
飞机位置传感器用于感受飞机的位置,是飞行轨迹控制的必要前提。惯性导航设备、GPS卫星导航接收机是典型的位置传感器。
飞机位置传感器的选择一般考虑与飞行时间相关的导航精度、成本和可用性等问题。
惯性导航设备有安装位置和较高的安装精度要求,GPS接收机的安装主要应避免天线的遮挡问题。
引导设备
精确引导是无人机自动着陆的基础。由于使用简易的机场,显然不可能使用一般的仪表着陆系统或者微波着陆系统。在此前提下,还有如下方法可供选择。
1)全球定位系统(GPS):GPS是目前为止定位精度最高的导航设施,在世界各国有着广泛的应用。GPS作为精密进场着陆引导系统时必须与INS和无线电高度表相组合。因为GPS易受美国的制约,不宜对其过分依赖。
2)区域定位系统(RPS):区域定位系统(RPS)通过在地面一定区域内放置4~6个在功能上相当于定位卫星的设备(可称为伪卫星)来实现对空中目标的定位。
3)地面辅助引导设施:通过地面的精密光学系统或者导引雷达对飞机定位,再由上行数据链将定位信息传给飞控计算机。

4)视见引导:利用无人机上光电设备(此时应锁定在一定的角度上)实时拍摄的机场景象迭加无人机的姿态、航向、空速、高度等信息,形成类似于有人机上的平显画面,并结合机场人员对于无人机的目视结果,人工引导飞机进场着陆。
伺服机构
伺服作动设备也称舵机,是飞控系统的执行部件。其作用在于接收飞行控制指令,进行功率放大,并驱动舵面或发动机节风门偏转,从而达到控制无人机姿态和轨迹的目的。
伺服作动设备可分为电动伺服作动设备、液压伺服作动设备和电液混合伺服作动设备。无人机上通常使用电动伺服作动设备。
飞行控制律
飞行控制律是飞行控制系统一个重要组成部分,它是指令及各种外部信息到飞机各执行机构的一种映射关系。飞行控制律的设计就是确定这种映射关系,使飞机在整个飞行包线内具有符合系统要求的飞行品质。飞行控制律设计的依据是系统研制任务合同及相关顶层威廉希尔官方网站 文件。根据这些文件具体形成在具有控制系统下飞机的各种品质或性能,在对无控飞机的特性进行分析的基础上,为达到所要求的飞行品质或性能,确定初步的控制律结构,然后应用自动控制的设计方法具体确定控制律参数。通过非线性全量仿真、半物理仿真及飞行试验,验证或调整控制律结构及参数,使飞行品质或性能达到要求。控制律设计过程是一个迭代回归的过程。
控制律结构
首先应明确飞机的控制面。一般控制面由升降舵、副翼、方向舵、襟翼、鸭翼、减速板等。根据对无人机的性能要求及无控无人机的特性确定控制律结构。控制律包括纵向控制律和横航向控制律。根据无人机的任务要求,选择以下控制律结构。
俯仰角稳定与控制
俯仰角稳定与控制回路一般需要俯仰角及俯仰角速度反馈信号,其一般控制律结构如图所示。

滚转角稳定及控制
滚转角稳定与控制回路一般需要滚转角及滚转角速度反馈信号,其一般控制律结构如图所示。

航向稳定与控制
航向角稳定与控制一般结构如图。其中,控制结构通过副翼进行航向控制,具有较高的控制效率,但控制中侧滑角较大;利用方向舵进行航向控制,该形式的控制效率较低,所引入的滚转角反馈用于部分消除侧滑角;利用副翼和方向舵联合控制航向角,具有控制效率高及侧滑角小的特点。

高度控制
高度控制由俯仰内回路及外回路组成。俯仰内回路一般由俯仰角和俯仰角速度反馈组成,高度控制的外回路一般采用比例+积分+微分的形式,如图所示。

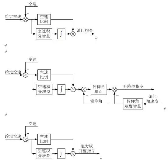
空速控制
空速控制分为节风门空速控制、俯仰空速控制和阻力空速控制。节风门空速控制通过调节发动机节风门实现空速的控制,俯仰空速控制通过升降舵偏转使飞机攻角变化,从而改变飞机空气动力实现空速的控制,阻力空速控制通过阻力板的偏转改变阻力实现空速的控制。
由于发动机一般具有较大的时间延迟,因此节风门空速控制一般相对缓慢,俯仰空速控制和阻力空速控制具有响应相对快的特点。

侧向偏离控制
侧向偏离控制可实现侧向航迹控制。侧向偏离控制一般通过飞机的滚转控制实现,它由滚转内回路和侧偏外回路组成。侧偏距离为相对于期望航线的距离,即期望航线与实际航线之差。有差控制一般用于巡航飞行阶段,无差控制主要用于精确控制阶段,如着陆。


升降速度控制
升降速度控制一般用于自动轮式着陆的拉平阶段,其控制结构由俯仰内回路和升降速度外回路组成,如图所示。

无人机数据链威廉希尔官方网站
数据链是无人机系统的主要组成部分之一。设计涉及到遥控遥测、跟踪定位、图像传输、微波通信、卫星通信、抗干扰通信、天线伺服、自动控制和计算机应用等多个威廉希尔官方网站 领域,是一项复杂的信息系统工程。
数据链功能
1、对无人机及机载任务设备的遥控;
2、对无人机及机载设备的遥测;
3、对无人机的跟踪定位;
4、对无人机侦察信息的实时传输与处理。
遥控威廉希尔官方网站
遥控是无人机数据链必备的功能,用于实现对无人机和任务设备的远距离操作。来自地面操纵台或操纵器的指令和数据,经编码、上行(测控站到无人机)无线信道传输和解码,送给机上飞行控制计算机(或直接)对无人机和任务设备实施操作。
在现代先进的无人机系统中,遥控的作用可归纳如下:
1、对无人机飞行的远距离操纵;
2、对无人机机载设备的远距离控制;
3、上行测距码的传输;
4、供无人机导航用的数据(包括航路设置或修改数据、测控站位置、由测控站测定的无人机位置、差分GPS修正数据等)的上行传输。
遥控对于无人机来说非常重要,其可靠性、抗干扰和抗截获能力等应充分重视。遥控指令和数据的传输一般在较低码速率下进行,保证足够的信道电平并不困难。提高设计余度可以增加遥控的可靠性,通过扩频或跳频以及数据加密能增加遥控的抗干扰和抗截获能力。
遥测威廉希尔官方网站
遥测是了解无人机状态和对其实施遥控的必要监测手段。来自机上飞行控制计算机或直接来自机上各部分的遥测数据(包括飞行状态传感器的数据和机载设备状态的检测数据),经编码、下行(无人机到测控站)无线信道传输和解码,传回到测控站,通过数据综合显示,能够实时观察无人机的飞行状态,以及任务设备的工作状态。操纵人员借助这些数据可以方便地对无人机及其任务设备进行操纵,完成各种任务。借助下行遥测信道,还可以实现测控站天线对无人机的跟踪,测出无人机的方位角。通过遥测传回的测距码,与发送的测距码进行比对,能够完成无人机相对测控站的斜距测量。由方位角和斜距,再利用遥测传回的高度数据,就能够确定无人机相对测控站的位置。
在现代先进的无人机系统中,遥测的作用为:
1、下行传输无人机的各种飞行状态数据;
2、下行传输无人机的机载设备状态数据;
3、下行传输测距码,实现对无人机的测距;
4、提供测控站跟踪测角的信标。
遥测对于无人机来说也是非常重要,数据传输的错误会给操作人员造成误导,可能导致误操作而出现事故。无人机遥测的设计应重视数据的传输质量。遥测数据速率可能与遥控数据相近或稍高一些,保证足够的信道电平也并不困难。通常采取纠错编码等措施提高遥测数据的传输质量。
跟踪定位威廉希尔官方网站
跟踪定位是指连续和实时地提供无人机的位置数据。这既是操纵无人机的要求,也是对侦察目标进行定位的需要。
对于能自主飞行的无人机,利用遥测将机上导航定位数据实时传回测控站,就可实现对无人机的跟踪定位。然而,在有些不能完全依赖机上导航定位的情况下,则需要由测控站对无人机进行测角和测距,确定无人机与测控站的相对位置,再结合测控站本身的位置,就可实现对无人机的跟踪定位。有时还可以将机上导航定位数据和测控站测量数据融合,这种组合定位方法既增加了余度,又有利于提高定位精度。
对于远距离飞行的无人机,测控站天线一般采用高增益定向天线。这样,既有利于增加信号电平,又有利于提高下行信道的抗干扰能力。如果这种高增益定向天线能自动跟踪无人机,即具有了跟踪测角能力,那么再结合测距功能就可实现对无人机的跟踪定位。
由于无人机飞行高度相对较低,无人机对测控站的仰角较小,而且无人机自身大都配备有高度传感器,故多数情况下无需测定俯仰角,在俯仰方向以手动或数字引导方式完成跟踪即可,这有利于降低系统的复杂程度。
信息传输威廉希尔官方网站
无人机信息传输就是通过下行无线信道向测控站传送由机载任务传感器所获取的视频侦察信息。视频侦察信息分图像侦察和电子侦察两种信息。图像侦察信息的信号形式因图像传感器类型有所区别,有电视摄像机的interwetten与威廉的赔率体系 或数字电视信号,有成像雷达或行扫式摄像机的图片数据信号。电子侦察信息则是带限模拟信号。
信息传输是无人机系统完成侦察任务的关键。传输质量的好坏直接关系到发现和识别目标的能力。侦察信息要求有比遥控和遥测数据高得多的传输带宽(一般要几兆赫,最高的可达几十兆赫,甚至上百兆赫)。因此,视频侦察信息传输信道设计往往是无人机无线信道设计最困难的部分。为了简化系统,视频信息传输和遥测可共用一个信道。
-
传感器
+关注
关注
2550文章
51046浏览量
753161 -
无人机
+关注
关注
229文章
10422浏览量
180198 -
信息传输
+关注
关注
1文章
41浏览量
9320
原文标题:漫谈现代无人机及其飞控关键威廉希尔官方网站 (军用类)
文章出处:【微信号:WW_CGQJS,微信公众号:传感器威廉希尔官方网站 】欢迎添加关注!文章转载请注明出处。
发布评论请先 登录
相关推荐
无人机飞控系统的原理、组成及作用详解
第四集 知语云智能科技无人机反制威廉希尔官方网站 与应用--无人机的组成与工作原理
无人驾驶直升机地面控制台关键威廉希尔官方网站 研究
限制无人机发展的因素有哪些
无人机飞手紧缺 看无人机行业发展趋势如何?
无人机类型之植保无人机,带你了解什么是植保无人机?
【设计技巧】无人机系列之飞控算法
舰载无人机测控系统关键威廉希尔官方网站 研究
无人机飞控系统
各类反无人机威廉希尔官方网站 的优势
警用无人机关键威廉希尔官方网站 及发展趋势

剖析现代无人机地位和作用及其飞控关键威廉希尔官方网站
评论