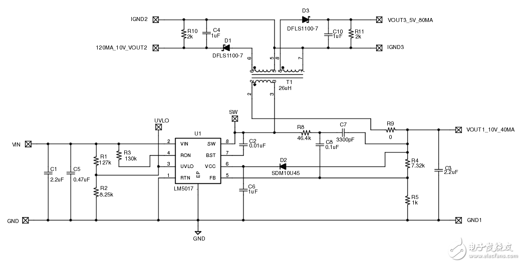
低功耗隔离式电源
- ti(210441)
- 隔离式电源(12027)
- LM5017(11951)
相关推荐
FSMs低功耗设计
低功耗设计是当下的需要!这篇文章:低功耗设计方法论的必要性让我们深入了解了现代设计的意图和对功耗感知的需求。在低功耗方法标签下的时钟门控和电源门控的后续文章中,讨论了一些SoC低功耗设计的方法。在这篇文章中,我们将考虑一个这样的低功耗设计的FSM,可以推广到任何低功耗时序电路的设计。
2023-10-17 10:41:13
72
72
隔离式SLIC电源
本应用笔记给出了一个为SLIC产生三个隔离电压的电源。隔离电源采用升压控制器MAX668,带有反激式变压器,输出为-24V和-72V,并用光耦合器隔离反馈信号。线性稳压器MAX8867提供3.3V输出。
2023-06-26 09:24:15
231
231
超低功耗开放高速隔离应用
隔离器消耗如此多的功率,以至于某些类型的应用并不实用。在本文中,我们将研究超低功耗隔离的最新发展,它与可用威廉希尔官方网站
的关系,以及它是如何实现的。我们还将探索可以从这种新型设备中受益的几种应用。
2023-04-07 11:06:10
442
442
信号和电源隔离RS-485现场总线的高速或低功耗解决方案
ADI公司的iCoupler®数字隔离器和RS-485收发器产品系列解决了工业应用中的两大需求:更高的数据速率和更低功耗的工作模式。
2022-08-03 17:50:13
543
543
浅谈电源芯片选型之低功耗
浅谈电源芯片选型之低功耗硬件电路设计中电源芯片选型必不可少,电源芯片选型的好坏关系到系统的稳定性、电源的转换效率等等,在低功耗产品设计中,更关系到系统睡眠或者低功耗模式时的系统总的耗电情况。低功耗
2021-11-06 17:06:04
25
25CN0326 带有温度补偿功能的隔离式低功耗pH监测仪
图1所示电路是一个完全隔离式低功耗pH传感器信号调理器和数字化仪,并且带有自动温度补偿以实现高精度。该电路可为0至14范围内的pH值提供精度为0.5%的读数,无噪声代码分辨率大于14位,适用于多种
2021-06-06 11:10:58
2
2CN-0382: 采用低功耗、精密、24位Σ-型ADC的隔离式4 mA至20 mA/HART工业温度和压力变送器
CN-0382: 采用低功耗、精密、24位Σ-型ADC的隔离式4 mA至20 mA/HART工业温度和压力变送器
2021-03-21 08:28:59
11
11嵌入式系统设计中的低功耗威廉希尔官方网站
为了探讨嵌入式系统的低功耗威廉希尔官方网站
降低嵌入式系统的功率消耗, 文中从硬件和软件两个方面对嵌入式系统设计的低功耗问题进行了分析和研究。
2011-10-12 15:31:40
1102
1102便携式产品具有低功耗意识的FPGA设计方法
便携式产品具有低功耗意识的FPGA设计方法
ILGOO系列低功耗FPGA产品
Actel公司的ILGOO系列器件是低功耗FPGA产品,是在便携式产品设计中替
2009-11-30 09:46:56
616
616
TPS60101应用于低功耗手持式设定器的电源设计方案
TPS60101应用于低功耗手持式设定器的电源设计方案
随着低功耗单片机及辅助芯片应用威廉希尔官方网站
的发展,各种应用场合对单片机系统有了更加严格的要求,便携式解决方案在
2009-11-24 13:55:47
618
618
自报式低功耗水文遥测系统的设计与实现
自报式低功耗水文遥测系统的设计与实现
本文介绍了一种新型自报式低功耗水文遥测系统的设计方法与实现方案,在分析了自报式低功耗水文遥测系统的工作原理、主要特
2009-02-08 10:00:05
873
873
电子发烧友App







评论