资料介绍
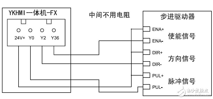
本文档内容介绍了MM-40MR-12MT-700FX-B的电路图等。

下载该资料的人也在下载
下载该资料的人还在阅读
更多 >
- 索尼SONY WM-FX651/FX653/FX655维修手册电路图 11次下载
- 网焊机使用FX1N-40MT控制步进电机 0次下载
- MT7620A和MT7612E路由器的电路图免费下载 271次下载
- FX2N-40MR/T系列PLC用户手册 10次下载
- M830B/DT830B型数字万用表电路图及参数
- 基于FX1N-40MT的抢答器电路设计 117次下载
- 索尼KV-2185MT、2185MTJ彩电电路图
- 索尼KV-2185MT、2185MTJ彩电电路图
- 索尼KV-2185MT、2185MTJ彩电电路图
- 索尼KV-2964MT彩电电路图
- 索尼KV-2565MT彩电电路图
- 厦华MT-2971彩电电路图
- 厦华MT-2935A彩电电路图
- 海信MT2117彩电电路图
- KTC700EA显示器电路图
- 基于MM5314N的数字时钟电路图 1581次阅读
- 四款12v开关电源电路图讲解 16.7w次阅读
- 串联开关电路的原理图和等效电路图 1.9w次阅读
- 两种语音喇叭电路图 2.1w次阅读
- 一文解析AK7736B主要特性_功能_电路图及PCB元件布局图 7048次阅读
- MM912-S812小型摩托车引擎ECU参考设计(特性_系统框图_电路图_pcb元件布局) 8577次阅读
- 3.3v升压到12v电路图大全(六款模拟电路设计原理图详解) 7.1w次阅读
- 48v转12v简单电路图(五款48v转12v简单电路设计原理图详解) 10w次阅读
- tip41c引脚图参数及电路图 11.3w次阅读
- 简易12v充电器电路图(七款12v充电器电路图详解) 26.1w次阅读
- 最简单的12v功放电路图(四种功放电路图详解) 31.3w次阅读
- RTD电路装有12V电源的发送、接收电路图 2468次阅读
- 天元牌YJ型 40W应急日光灯电路图 5630次阅读
- 测光电路图 2713次阅读
- S-8081B典型应用电路图 3397次阅读
下载排行
本周
- 1TC358743XBG评估板参考手册
- 1.36 MB | 330次下载 | 免费
- 2开关电源基础知识
- 5.73 MB | 6次下载 | 免费
- 3100W短波放大电路图
- 0.05 MB | 4次下载 | 3 积分
- 4嵌入式linux-聊天程序设计
- 0.60 MB | 3次下载 | 免费
- 5基于FPGA的光纤通信系统的设计与实现
- 0.61 MB | 2次下载 | 免费
- 651单片机窗帘控制器仿真程序
- 1.93 MB | 2次下载 | 免费
- 751单片机大棚环境控制器仿真程序
- 1.10 MB | 2次下载 | 免费
- 8基于51单片机的RGB调色灯程序仿真
- 0.86 MB | 2次下载 | 免费
本月
- 1OrCAD10.5下载OrCAD10.5中文版软件
- 0.00 MB | 234315次下载 | 免费
- 2555集成电路应用800例(新编版)
- 0.00 MB | 33564次下载 | 免费
- 3接口电路图大全
- 未知 | 30323次下载 | 免费
- 4开关电源设计实例指南
- 未知 | 21549次下载 | 免费
- 5电气工程师手册免费下载(新编第二版pdf电子书)
- 0.00 MB | 15349次下载 | 免费
- 6数字电路基础pdf(下载)
- 未知 | 13750次下载 | 免费
- 7电子制作实例集锦 下载
- 未知 | 8113次下载 | 免费
- 8《LED驱动电路设计》 温德尔著
- 0.00 MB | 6653次下载 | 免费
总榜
- 1matlab软件下载入口
- 未知 | 935054次下载 | 免费
- 2protel99se软件下载(可英文版转中文版)
- 78.1 MB | 537796次下载 | 免费
- 3MATLAB 7.1 下载 (含软件介绍)
- 未知 | 420026次下载 | 免费
- 4OrCAD10.5下载OrCAD10.5中文版软件
- 0.00 MB | 234315次下载 | 免费
- 5Altium DXP2002下载入口
- 未知 | 233046次下载 | 免费
- 6电路仿真软件multisim 10.0免费下载
- 340992 | 191185次下载 | 免费
- 7十天学会AVR单片机与C语言视频教程 下载
- 158M | 183279次下载 | 免费
- 8proe5.0野火版下载(中文版免费下载)
- 未知 | 138040次下载 | 免费
电子发烧友App





创作
发文章
发帖
提问
发资料
发视频
上传资料赚积分
评论