资料介绍
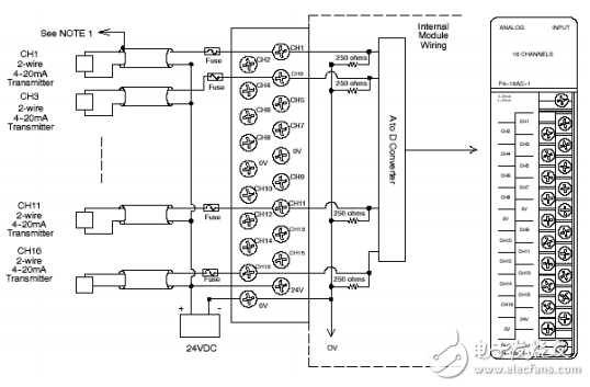
F4-16AD-1 16通道interwetten与威廉的赔率体系 量输入模块提供了以下几个特征和便利。
1.它可接受16个单端电流输入;
2.模拟量输入与PLC逻辑部分隔离;
3.模块具有一个可移动的接线排,故移动或更换模块时不必重新接线;
4.所有16个通道的模拟量输入可在CPU一个扫描周期内刷新(D4-440及D4-450)。
下载该资料的人也在下载
下载该资料的人还在阅读
更多 >
- USB9314模拟量输出卡使用手册 0次下载
- 三通道模拟量隔离变送器
- 模拟量4-20mA隔离变送器
- MELSEC iQ F FX5模拟量输入模块/输出模块/多输入模块FB参考
- ADAM-4118 16位AD 8通道的热电偶输入模块快速入门手册 27次下载
- SZ系列PLC模拟量模块用户指南 0次下载
- 模拟量电压输出模块F4-16DA-2用户手册 6次下载
- 8通道模拟量电流输出模块F4-08DA-1用户手册 1次下载
- 8通道模拟量输入模块F4-08AD 8次下载
- F4-16DA-1 16通道模拟量电流输出模块用户指南 1次下载
- F4-16AD-2 16通道模拟量输入模块用户指南 5次下载
- F4—04ADS隔离模拟量输入模块介绍 2次下载
- 无线模拟量终端DTD110F 16次下载
- CUVC模拟量输入输出通道的标定 38次下载
- PCM-8332B 高速模拟量输入板卡产品简介手册
- 关于PLC的模拟量模块,怎样来使用 1203次阅读
- 模拟量模块接线方法 模拟量模块编程详细介绍 1w次阅读
- 常见的模拟量IO都有哪些种类? 2950次阅读
- 三分钟带你搞懂PLC是如何读取模拟量的? 4061次阅读
- 电工知识—S7-1500模拟量输入模块、输出参数的配置 1.1w次阅读
- 西门子S7模拟量输入输出模块常见问题 5058次阅读
- PLC模拟量怎么计算? 1.1w次阅读
- 模拟量转以太网模块的应用解决方案 1766次阅读
- plc中的模拟量信号如何读取 1.1w次阅读
- PLC如何读取模拟量的数据 1.1w次阅读
- PLC和接线 开关量和模拟量 2799次阅读
- 浅析三菱PLC模拟量模块实际应用 7160次阅读
- 开关量和模拟量是PLC初期使用最多的两种输入输出方式? 6532次阅读
- M-2018-16通道模拟输入模块的特色及应用介绍 3021次阅读
- 西门子S7-200模拟量EM235编程实例 6.6w次阅读
下载排行
本周
- 1电子电路原理第七版PDF电子教材免费下载
- 0.00 MB | 1491次下载 | 免费
- 2单片机典型实例介绍
- 18.19 MB | 95次下载 | 1 积分
- 3S7-200PLC编程实例详细资料
- 1.17 MB | 27次下载 | 1 积分
- 4笔记本电脑主板的元件识别和讲解说明
- 4.28 MB | 18次下载 | 4 积分
- 5开关电源原理及各功能电路详解
- 0.38 MB | 11次下载 | 免费
- 6100W短波放大电路图
- 0.05 MB | 4次下载 | 3 积分
- 7基于单片机和 SG3525的程控开关电源设计
- 0.23 MB | 4次下载 | 免费
- 8基于AT89C2051/4051单片机编程器的实验
- 0.11 MB | 4次下载 | 免费
本月
- 1OrCAD10.5下载OrCAD10.5中文版软件
- 0.00 MB | 234313次下载 | 免费
- 2PADS 9.0 2009最新版 -下载
- 0.00 MB | 66304次下载 | 免费
- 3protel99下载protel99软件下载(中文版)
- 0.00 MB | 51209次下载 | 免费
- 4LabView 8.0 专业版下载 (3CD完整版)
- 0.00 MB | 51043次下载 | 免费
- 5555集成电路应用800例(新编版)
- 0.00 MB | 33562次下载 | 免费
- 6接口电路图大全
- 未知 | 30320次下载 | 免费
- 7Multisim 10下载Multisim 10 中文版
- 0.00 MB | 28588次下载 | 免费
- 8开关电源设计实例指南
- 未知 | 21539次下载 | 免费
总榜
- 1matlab软件下载入口
- 未知 | 935053次下载 | 免费
- 2protel99se软件下载(可英文版转中文版)
- 78.1 MB | 537793次下载 | 免费
- 3MATLAB 7.1 下载 (含软件介绍)
- 未知 | 420026次下载 | 免费
- 4OrCAD10.5下载OrCAD10.5中文版软件
- 0.00 MB | 234313次下载 | 免费
- 5Altium DXP2002下载入口
- 未知 | 233046次下载 | 免费
- 6电路仿真软件multisim 10.0免费下载
- 340992 | 191183次下载 | 免费
- 7十天学会AVR单片机与C语言视频教程 下载
- 158M | 183277次下载 | 免费
- 8proe5.0野火版下载(中文版免费下载)
- 未知 | 138039次下载 | 免费
评论