恒光护眼灯电路原理图
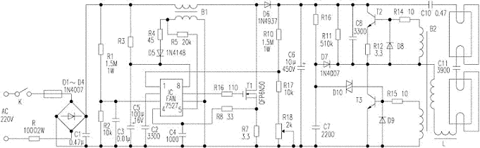
恒光护眼灯具有发光不闪烁、适用电压范围宽、效率高等优点。 工作时接通电源,市电经整流滤波(高频滤波)得到约300V直流电压。电路中插入由IC、B1、T1等组成的功率因数校正(PFC)升压变换器。变换器通过R1和R2对输入电压采样;C6两端电压由R10和R17、R18组成的分压电路取样,通过IC{1}脚输入到以2.5V为基准的误差放大器;流过升压电感B1的电流通过副边绕组取样,经R5至IC的{5}脚进行零电流检测。IC{7}脚输出经R16加至功率场效应管T1(MOSFET)控制极。当T1导通时,二极管D6截止;当T1截止时,D6则导通。在IC驱动T1导通时,电感B1电流线性增加;当B1电流达到峰值时,T1关断,B2电流线性下降,这样周而复始。IC{7}脚输出的是随电感电流变化的脉冲信号,控制T1的通断,使电感电流的峰值时刻跟随交流输入电压变化,从而保证了交流输入电压与电流同相,且不失真,使功率因数大大提高。通过PFC变换器升压,市电在90~265V范围内,C6两端得到稳定的400V直流电压。
当C7上充电电压达到约28~36V时T3导通,经变压器B2耦合,当T3由导通变为截止时,T2则由截止变为导通。这样T2、T3交替工作,形成振荡状态。输出信号使L、C11组成的串联谐振电路谐振,产生较高的谐振电压使灯管击穿而发光。
电子发烧友App



















































评论