本文主要介绍了mc34063升压电路图大全(十款模拟电路设计原理图详解)。MC34063是一单片双极型线性集成电路,专用于直流-直流变换器控制部分。片内包含有温度补偿带隙基准源、一个占空比周期控制
2018-03-26 12:05:00
129086 
MC34063升压电路:从5V升到12V
图四:MC34063大电流降压变换器电路
2008-04-06 00:14:17
29232 
MC34063组成的升压电路原理 MC34063组成的升压电路原理和特性
2016-01-20 15:51:00
100 MC34063 - SMPS Controller - Fairchild Semiconductor
1970-01-01 08:00:00
MC34063电源升压电路板,MC34063 boost circuit
关键字:MC34060,BOOST电路,升压电路,开关电源
本篇
2018-09-20 20:20:09
2145 MC34063扩流降压电路图,MC34063 STEP DOWN CONVERTER
关键字:MC34063,扩流降压电路图
MC34063扩流降压电路图,输入8~25V,输出5V,适用于单片机电源,USB电源,手机充电等。
2018-09-20 20:21:17
3512 mc34063升压
2016-12-17 17:22:22
13 本文主要介绍了mc34063应用电路图大全(升压电路/降压电路)。MC34063是一个单片集成电路,是一个包含了DC/DC变换器的控制电路。该集成电路的主要构成部分是具有温度补偿的电压源、占空比可控
2018-04-02 10:20:19
126625 
采用MC34063系列的升压型稳压电路
2009-10-30 11:34:23
2224 
MC34063大电流降压电路,MC34063 BUCK converter
关键字:MC34063,大电流降压电路
MC34063大电流
2018-09-20 20:21:20
4869 MC34063组成的升压开关稳压器电路图
2010-03-30 16:08:59
4296 
mc34063典型应用电路图
2008-04-06 00:18:00
4928 
MC34063 5V-12V大电流升压电路,5-12V DC-DC power converter
关键字:MC34063 5V-12V大电流升压电路
2018-09-20 20:27:59
3291 MC34063升压扩流电路图,根据输出电压选择合适的扩流三极管,三极管要加散热片,本电路工作最低电压4V,输出电压12V,可以调整R1,R3的数值改变输出电压。
2019-02-08 10:35:00
10698 
MC34063与晶体管组成大电流升压开关稳压器电路图
2010-03-30 16:08:14
4091 
MC34063与晶体管组成大电流升压开关稳压器电路图
2010-03-30 16:08:12
2793 
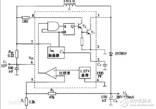
MC34063由具有温度自动补偿功能的基准电压发生器、比较器、占空比可控的振荡器,R—S触发器和大电流输出开关电路等组成。介绍了MC34063引脚图及功能、内部结构、电气特性以及MC34063应用电路
2017-12-08 14:27:23
129107 
MC34063系列构成的降压型稳压电路
2009-10-30 11:28:25
2133 
下图是用MC34063设计的降压电路图:通过调整R2和R3可以调整输出电压,输出电压=1.25*(1+R3/R2),如果要输出5V电压。
2019-11-02 09:22:09
13989 
mc34063a扩流电路图
MC34063降压扩流电路:
2008-01-18 10:18:22
5514 
直流升压电路图
2009-05-20 13:49:17
6399 
光控升压电路图
2009-06-04 14:18:56
607 
光控升压电路图
2009-06-04 14:19:54
642 
5v升12v的ic有
AIC1630A,LM2585-ADJ,MC34063,TCC1301,MAX232
等,具体电路,可查看其相关DATASHEET,
MC
2007-12-03 22:37:21
7712 
升压电路图
2009-05-06 13:58:54
4116 
MC34063的中文数据手册,包括升压,降压,反相的电路等等,希望能对您有所帮助
2015-12-21 17:16:16
114 MC34063集成开关稳压器电路图
2010-03-30 16:07:27
3864 
Boost本身是一个单词,有“促进、增加”的含义。在电子设计中,Boost是一种升压电路。
2023-04-19 14:51:45
708 
mc34063应用电路
具有关断功能的
2008-07-21 11:25:56
5604 
采用MC34063系列构成的极性反转型稳压电路
2009-10-30 11:36:23
4826 
其构成的升压电路的测试方法,并解析其测试原理和升压电路设计中的注意事项,对DC/DC转换器的分析测试和量产测试提供一些借鉴。 MC34063电路简介 MC34063电路由具有温度自动补偿功能的基准电压发生器、比较器、占空比可控的振荡器,R-S触发器和大
2017-12-10 11:08:43
21 MC34063构成的24V转5V稳压电源电路
2010-03-05 16:12:46
9596 
对MC34063锂电池充电板的改进,mc34063 power converter
关键字:对MC34063锂电池充电板的改进
对MC34063锂电池充电板的改进
2018-09-20 20:29:14
1863 该细分市场有很多选择;MC34063是该细分市场中最受欢迎的开关稳压器。MCP34063可配置为三种操作:降压、升压和反相。我们使用MC34063作为开关升压稳压器,将3.7V锂电池电压升压至5.5V,具有500mA输出电流能力。
2022-11-11 15:16:34
3337 
MC34063是一种低功耗的新型直流电压变换器。利用它可以方便的组成各种直流变换电路,而且具有低功耗、低成本、方便调试等优点。本文主要介绍利用MC34063组成的升压、降压、反压电路及其在传真机设计中的应用。
2017-12-08 09:50:00
2406 光敏电阻光控升压电路图
2010-03-31 17:44:30
3879 
自举方式的升压电路图
2009-07-21 08:06:31
6355 
稳压型直流升压电路图
2009-05-13 15:28:06
1144 
使用Timer IC(555)的升压电路图
2009-04-02 16:21:14
1938 
我们将使用相同的 MC34063 IC 构建DC 到 DC 升压转换器电路,该电路可以将 3v 等小电压转换为高达 40v 的更高电压。所以这里 MC34063 IC 使用的是可调 DC-DC 转换器。
2022-08-24 15:45:56
2467 
本文主要介绍了门电路组成的倍压升压电路原理及视频组装。另外还介绍了电子倍压升压器电路及直流二倍压升压电路图。
2018-07-27 09:14:05
97886 34063降压升压电路自动生成工具
使用方法:只要在左中部框中输入你想要的参数,然后点击“进行计算并且刷新电路图”按钮,它就可以自动给所有相关的外围元件参数和相
2007-06-05 18:30:42
523 升压电路
图 升压电路当所需稳
2009-07-21 16:14:13
3946 
MC34063是一单片双极型线性集成电路,专用于直流-直流变换器。它能使用很少的外接元件构成开关式升压变换器、降压变换器和电源反向器。
2017-10-27 10:14:16
2326 
摘要:作为一种常见的电路。本文主要详细介绍了升压电路的原理以及简单高效的1.5v升9v的压电路图。
2017-12-13 16:56:49
79850 
我们仍然使用MC34063芯片,来设计一个DC-DC降压电路,实现直流12V转5V。
2023-04-20 14:26:54
3042 
UC3842升压电路相关资料,感兴趣的可以看看。
2016-07-14 16:36:20
66 MC34063廉价的DC/DC变换器电路
2017-09-14 17:02:56
18 MC34063构成的降压变换电源电路
2009-12-10 08:39:31
21714 
MC34063扩流负电压输出电路图,输入5V,输出14.5V,调整R4,R5可以改变输出电压
2019-02-08 13:21:00
14745 
DC/DC 变换器控制电路—MC34063介绍,MC34063
关键字:DC/DC 变换器控制电路—MC34063介绍
概述
2018-09-20 19:49:47
1384
5V转12V升压电路
2007-06-05 17:54:47
8050 
评论