电子发烧友网为大家提供了单管FM收音机原理图,本站还有其他相关资源,希望对您有所帮助!
2011-10-31 10:37:28
13301 
FM-快乐听【小巧的收音机软件】能听全国的所有的收音机的小软件, ```
2008-10-15 11:52:06
请问一般的FM收音机的频偏是多少。
2016-10-31 14:36:18
TDA7088T是飞利浦半导体公司出品的一款轻触式电调谐FM接收单片集成电路,专门为高档超薄微型FM收音机设计。适合卡片式收音机、太阳能收音机、火柴盒式微型收音机等FM接收设备上
2021-05-25 07:13:12
放大器,由V1管等组成。 三、工作原理简介 在图2中,天线接收到的信号经带通滤波后经V1放大,经C2耦合进入阿尔派一体化AM/FM高频头。 该高频头共有34只引脚,功能众多,但作为袖珍机,一切
2021-05-24 07:58:20
TDA7088T构成的FM收音机电路TDA7088T是飞利浦公司开发生产的FM收音机集成块,采用16脚双列扁平封装,工作电压为3V,该电路除包含FM收音机从天线接收到鉴频输出音频信号的全部功能外
2009-05-04 19:03:32
LED驱动电路以及FM静噪、电子音量可控等功能。我觉得用CXA1691芯片来制作收音机可以达到更好的效果。
2014-03-17 19:06:16
基于51单片机的数字FM调频收音机的设计(附接线图,主程序代码)(任务书,开题报告,论文15000字)摘要在当今的社会时代中,信息的传输扮演着极其重要的地位。随着科学威廉希尔官方网站
的不断发展与进步,人类的生活
2021-07-19 08:44:38
AM收音机:有直放式和超外差式,直放式灵敏度低,原理结构简单。就是用调谐电路选出一个频率的电波,经过高频放大,放大高频,再进行检波,还原音频,最后进行音频,功率放大,经扬声器输出。超外差式灵敏度高
2012-07-10 10:15:34
该机采用耳机线作为天线,由耳机线感应到的FM信号从TDA7088T集成块{11}脚进入混频电路,与本振混频后产生70kHz中频信号。电台信号送入集成块{11}和{12}脚,电感L2、电容C10
2021-05-10 06:40:58
FPGA菜鸟想用FPGA实现FM收音机的功能,感觉毫无思路,请教大神给点建议!
2014-03-29 11:25:03
PCB设计与收音机制作原收音机是一款AM/FM 调幅调频收音机,并且功放是分立元件的,我们把它改成纯FM收音机,并重新设计PCB图,制造出电路板,焊接、调试,最后实验成功,能正常收到FM电台。对我们掌握画原理图,画布线图,感觉远比上理论课学的东西多。大家看看。这是学习PCB制图。
2010-04-13 15:21:34
了很多。 如图1所示为FM电调谐收音机电路图。下面简述此收音机电路的工作原理和信号流程。图1 双波段FM电调谐收音机电路图 通电后,由耳机感应到FM信号,信号从TDA7088T的11脚输人到集成块
2008-12-31 16:31:23
突出我想通过此次大赛借用贵公司的主控芯片设计一款时尚 mini的 腕带 FM收音机该收音机具有体积小可以腕带、信号好立体声、功耗低等优点满足广大消费者 随时随地 享受 丰富免费 的FM广播节目时间安排
2013-09-30 01:34:43
【XDT】全分立FM收音机套件 如果要制作一台收音机,刚开始都不知道哪里可以下手,之后烧管子烧到让导师害怕心疼,想想都还有遗憾。毕业几年后,做了几年电子工程师,现在想起来如果大学阶段能自己DIY
2020-05-03 18:21:46
。 下面是CIC7642制作的一款直放式中波收音机电路图,耳机插口兼做电源开关,耳机插入电源开,拔出电源关。LC调谐回路只需参照普通中波收音机中的参数制作即可,业余制作可直接采用废弃的便携式中波收音机磁棒和调谐电容。 CIC7642可与MK484、YS414等型号兼容,具体可参阅MK484。
2021-05-25 07:47:11
的信息娱乐系统顺应消费者需求,这包含最先进的汽车收音机调谐器、拥有出色的灵敏度和选择性、优秀的IP3性能和FM相位分集接收,同时支持数字无线电标准如iBiquity的HD Radio威廉希尔官方网站
。具有优异性
2014-08-26 11:20:25
概述:TDA7050T是一款1.2W低电压音频放大器,适用于带耳机的小型收音机(如手表、笔和袖珍收音机),它主要用在单声道(桥接负载)或立体声应用中。
2021-04-08 06:50:24
描述带 TEF6686 的 RDS 无线电您可以使用 TEF6686 调谐器(用于汽车收音机)制作超级收音机。PCB+展示代码https://github.com/tehniq3/TEF6686
2022-08-11 06:20:01
描述最小TEF6686收音机您可以使用 TEF6686 调谐器(用于汽车收音机)制作超级收音机。PCB+原理图代码https://github.com/tehniq3/TEF6686
2022-08-05 06:19:10
收音机里面的构造后,一发不可收拾,从此迷上了制作收音机。还记得我们偷偷的把收音机带回学校?我们一起追过的电台?大晚上在宿舍里听美好的音乐和主持人的声音助我们进入梦香。如今,我们天天与网络打交道,玩游戏
2019-05-16 21:13:41
概述:六管收音机是中波段调幅袖珍式半导体收音机。频率覆盖范围为535~1605kHz,输出功率,不失真功率为50mW;最大功率为150mW。
2021-05-25 06:57:28
由51单片机控制的FM收音机 本设计研究FM收音机分为硬件电路和程序设计两个方面。从硬件电路来说,主要是实现所需电压值、稳压、搜台、控制和频率显示等方面;从系统程序来说,主要是如何将电台频率换算出PLL控制字写入TEA5767HN,以及PLL控制字转换成频率送显示。
2013-10-05 18:15:45
频选择由电路内部RC中频滤波器来完成。在调谐方式上,CD9088即可采用传统的可变电容机械调谐,也可像数字调谐收音机那样采用电调谐方式来搜索电台。在采用电调谐时,只需操作搜索调谐按钮(RUN),电路便自动
2021-05-21 06:17:01
本人刚接触软件无线电没多久,想制作一个AM收音机来收听机场的信号,网上只有FM收音机的例子,想知道如何通过编程将FM收音机变为AM收音机,或是如何制作AM收音机呢?不胜感激
2019-11-17 18:52:48
这个是单FM DSP的收音机芯片程序,希望对大家有用。
2009-07-17 09:06:49
`单片调频收音机采用先进电子电路及新一代高集成度的集成电路TDA7021T设计而成,灵敏度高,体积小,如同BB机,可挂扣在裤腰带上或装在胸袋内,使用一节五号电池,设有调谐指示,配用微型耳机收听。装置
2012-10-14 23:57:00
单电子管FM收音机资料推荐
2021-05-11 07:40:13
本文介绍一款简单FM收音机电路。 电路布局 由于这是个超再生的设计,因此元件的布局相当重要。调谐电容C3有三个引脚,把它的转轴面对你,引脚朝上,中间这个脚接地,左边的引脚接L1,右边的一个引脚悬空
2011-01-06 09:44:23
`基于RDA5820的数控FM收音机`
2013-10-27 18:57:51
花了两个星期用TEA5767模块制作了一个FM收音机,但是只能手动搜台,自动搜台调试了几天没有调出来,不过手动搜台效果不错,能搜到十个台左右吧!自动搜台的程序不能对TEA5767模块进行读操作,哪位
2014-08-29 20:10:11
基于单片机的FM收音机 附带测温功能介绍可能会遇到的问题介绍本次制作为我在单片机课程设计这一门课的作业,该设计用STC89C52RC型号的单片机控制FM收音模块TEA5767在特定频率下搜台,并通过
2021-11-19 07:36:54
袖珍FM电脑选台收音机采用飞利浦公司开发生产的TDA7088T集成块,采用16脚双列扁平封装,工作电压为3V,该电路除包含FM收音机从天线接收到鉴频输出音频信号的全部功能外,还设有搜索调谐电路、信号
2021-05-25 07:32:57
目前调频立体声广播再度看好而成为音乐爱好者的音源。因此,在扩音机里加装调频收音功能成为焊机派的一大乐事。但陈旧的机械式收音调谐度盘不仅加工制作困难,占用空间大,且机壳面板也没有更多的余地去改造。
2021-04-23 07:26:58
AM收音机的电路和套件非常多,很多都工作的很好。但是您会发现简单FM收音机的电路几乎没有。事实上从电子管时代过渡到晶体管时代后这些电路就消失了。在50年代末60年代初,出现了几种简单超再生的架构。我
2021-05-10 07:29:58
FM收音机模块已经成为很多时下手机及带耳机设备的标配,它们基本都是用耳机线作为FM的天线。因为耳机线作为天线的接收裕量不大,不太方便并且在用耳机线时蓝牙耳机就不能用了,所以耳机线作为收音机天线并不是
2019-07-05 07:54:26
德劲DE1102数字调谐收音机在目前国内的收音机市场上属于高级机型,在世界上也算得上是设计先进,功能完备,性能良好的小型收音机产品。与经典的SONYSW7600G性能相当,是性价比非常高的产品。然而
2021-05-21 06:24:10
文末下载完整资料 数字式调频收音机设计摘要:本文利用数字锁相频率合成威廉希尔官方网站
构成收音机的电调谐部分,完成收音机的调台、选台、搜索与存储等功能。本文着重介绍了SONY公司生产
2021-12-07 08:50:47
。SAF775x是恩智浦广受欢迎的汽车收音机和音频DSP产品系列的第三代,并且是业界第一款具备嵌入式AM, FM和DAB等多调谐器的RFCMOS 单芯片。改进的音频处理能力,新产品实现了卓越的接收性能
2013-01-07 16:44:14
`早年写的扩频文章,发上来混个脸熟,呵呵。77A是短波专用接收机,接收频率为1.5MHz-31.5MHz。77A收短波效果很好,遗憾的是不能象收音机那样接收长波、中波、FM广播。如何在不改变77A
2015-12-13 09:50:00
我们正在目睹个人计算领域的不断发展。手机和平板电脑等移动设备即将取代传统的电脑。调频收音机(FM Radio)是发展中国家的一种常见娱乐方式,但这个事实往往被人们所忽略,外加因特网无线电的出现
2012-12-04 15:45:28
求大神,需要9018-2型袖珍收音机的PCB图
2016-05-19 16:06:29
的基本原理,都不过如此。因此学习制作矿石收音机,是无线电威廉希尔官方网站
的入门功课之一。3、通过学习制作矿石收音机,我们能够学到什么a.无线电信号的发射、接收原理;b.什么是谐振回路,如何调谐;c.二极管检波电路
2012-12-06 18:06:02
的 为了凿个孔用锉刀挫了2小时在某宝搞的解码器板 支持TF 卡USB U盘 FM 调频收音机 AUX 音频输入 支持无损解码 最重要一点主持蓝牙4.0上电音响出现了一声 “蓝牙等待连接”拿出手机收索蓝牙
2017-09-22 10:37:51
实现FM收音机接收器最大化灵敏度的方法有哪些?FM收音机接收器可调谐匹配网络的建置方法有哪些?
2021-04-20 06:58:29
模块完成,调谐到您选择的电台,消除所有其他无线电台,然后进入模数转换器(ADC)。 在数字收音机中,ADC前推到天线附近。电台选择功能被放到数字域,转换器现在需要捕捉全部FM无线电频段(100倍带宽
2018-08-03 07:00:51
fm收音机电路图
2008-01-05 10:25:13
184 tda7088.pdf
2008-01-21 22:03:51
33 用TA2111F 制作优质袖珍调频立体声收音机
用TA2111F 很容易制成性能优良的调频调幅立体声收音机,此IC 的优点是:AFC 电路已集成在IC 的内部,无需外接变容二极管
2010-02-24 09:32:15
98 AM/FM收音机电路SA2003
SA2003是一个专门为AM/FM收音机设计的电路(FMF/E+AM/FM IF) 。和UTC7368 (Mono PW IC)配合使用就可以组成一个合适的AM/FM收音机系统。
2010-04-20 10:39:03
158 CD9088是适用于电调谐微小型FM收音机的单片集成电路,采用16脚双列扁平封装,工作电源电压范围为1.8~5V,典型值为3V。该电路内包含了FM收音机从天线接收到鉴频输出音频信号的全部
2010-09-30 16:11:53
314 数字调谐收音机是采用数字控制、频率合成威廉希尔官方网站
进行选台的收音机。这种收音机由于采用高稳定
2006-04-15 19:20:56
3562 
以下是根据TDA7088T经典电路及FM6688收音机测绘后改进的FM6688电原理图和打磨电路及相配合的FM
2006-04-15 19:21:27
2167
概述:TDA7088T为双极性集成电路,用于单声道便携式无线电接收机,只需很少的外围器件配合使
2008-03-27 00:05:22
2482
FM AM收音机的FM高频头电路
2008-12-15 14:57:58
10977 
具有AFC的FM收音机调谐电路
2008-12-15 17:31:37
4077 
三洋牌BP1270型袖珍牌收音机
2009-01-06 20:56:29
2357 
电脑选台FM收音机原理图
2009-01-15 12:48:05
1689 
MC3367单片FM收音机
2009-03-13 20:35:09
1042 
定时FM收音机电路图
2009-04-13 09:24:26
1652 
TDA7088T FM收音机电路图,原理图
TDA7088T是飞利浦公司开发生产的FM收音机集成块,采用16脚双列扁平封装,工作电压为3V,该电路除包含FM收音
2009-05-04 19:01:57
21364 
电脑选台FM收音机电路图,原理图
TDA7088T是飞利浦公司
2009-05-04 19:03:55
2867 
收音机双调谐中频放大电路图
2009-05-07 12:41:29
3570 
收音机调谐机构的基本结构原理
收音机的调谐机构大致可分为直接调谐和缓动调
2009-09-02 16:27:22
8250 
收音机常见调谐机构
2009-09-02 16:45:54
1463 
怎样安装收音机调谐拉线
2009-09-02 16:48:12
5639 
BA4424N组成的FM收音机调谐器电路图
2009-09-28 10:36:11
3872 
FM自动选台调谐收音机电路
本文介绍的袖珍FM电脑选台收音机采用飞利浦公司开发生产的TDA7088T集成块,采用16脚双列扁平封装,工作电压为3V,该电路除包含FM收音机从
2009-12-20 09:39:11
7831 
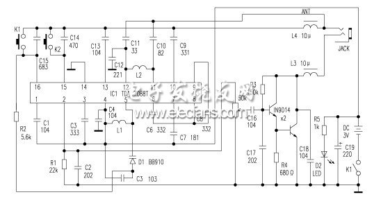
单管FM收音机原理及制作方法
在50年代末60年代初,出现了几种简单超再生的架构。作者在对这些电路进行
2010-03-09 15:38:10
10570 Silicon Labs Si483x IC是业界第一款用于模拟调谐AM/FM/SW收音机的CMOS DSP IC,这片芯片提供了从天线输入到音频输出的完整收音机解决方案。
2011-01-26 09:18:34
3924 第一章 FM收音机工作原理 第二章 FM收音机维修 第三章 FM收音机校准
2011-02-25 15:00:25
2318 本书主要介绍了AM FM收音机调谐器的电路原理、计算过程、测量及调试方法,以及电路与性能的关系
2011-02-26 16:27:41
127 本任务是完成电调谐微型 FM 收音机原理图绘制, 通过本任务的具体实践,操作者将 具备利用原理图元件库绘制新的原理图元件的能力,同 时结合本实际产品的分析,逐步培养 对实际
2011-08-12 22:15:59
696 收音机调频(FM)发射机的小制作收音机调频(FM)发射机的小制作。
2016-03-14 09:58:59
0 “德劲DE15数字调谐全波动袖珍收音机”详细操作说明。
2016-05-04 11:09:51
12 FM收音机的制作与设计--课程设计FM收音机的制作与设计--课程设计。
2016-05-26 17:35:23
215 FM收音机原理图,51单片机C语言应用开发。
2016-07-01 15:21:13
30 业余袖珍收音机相关资料
2018-01-29 10:45:22
19 本文首先介绍了调频收音机的AM工作原理及FM工作原理,其次详细的阐述了调频收音机制作步骤教程,最后展示了制作完成后的调频收音机实物图。
2018-08-16 14:46:03
91478 单电子管FM收音机,Vacuum Tube FM radio
关键字:FM收音机制作,FM收音机电路,电子管收音机电路,电子管FM收音机电路
这是在网上看见的图,电路很简洁,不过调试起来可能会复杂一些,关键是再生部分的调试.
2018-09-20 18:45:08
2104 FM电脑选台收音机采用飞利浦公司开发生产的TDA7088T集成块,采用16脚双列扁平封装,工作电压为3V,该电路除包含FM收音机从天线接收到鉴频输出音频信号的全部功能外,还设有搜索调谐电路、信号检测电路
2018-09-20 19:13:23
1346 六管收音机是中波段调幅袖珍式半导体收音机。频率覆盖范围为535~1605kHz,输出功率,不失真功率为50mW;最大功率为150mW。
2019-02-06 19:16:00
19846 
简单调频收音机,S9018 FM Receiver
关键字:S9018,调频收音机电路图
简单调频收音机,可以用来接收广播和电视
2018-09-20 19:16:40
6198 电路图CD9088 radio
CD9088是适用于电调谐微小型FM收音机的单片集成电路,采用16脚双列扁平封装,工作电源电压范围为1.8~5V,典型值为3V。该电路内包含了FM收音机从天线接收到鉴频
2018-09-20 19:16:42
3396 的袖珍FM电脑选台收音机采用飞利浦公司开发生产的TDA7088T集成块,采用16脚双列扁平封装,工作电压为3V,该电路除包含FM收音机从天线接收到鉴频输出音频信号的全部功能外,还设有搜索调谐电路、信号
2018-09-20 19:16:47
2330 ,器材是好,无法随身携带。利用闲暇之余特意为自己设计制作了一款立体声袖珍式收音机,效果不错,谨以此与广大爱好者交流。
2018-09-27 14:54:00
16689 
矿石收音机是指用天线、地线以及基本调谐回路和矿石做检波器而组成的没有放大电路的无源收音机,收音机爱好者都想亲自制作一个。今天给大家分享一下矿石收音机制作教程。
2019-02-26 15:14:43
29129 核心器件是一块TDA7088集成电路、调频收音机中从天线接收、振荡器、混频器、AFC(频率自动控制)电路、中频放大器(中频频率为70kHz)、中频限幅器、中频滤波器、鉴频器、低频静噪电路、音频输出
2021-05-01 17:39:00
6037 
电子发烧友网站提供《使用TEF6686调谐器制作超级收音机.zip》资料免费下载
2022-07-22 11:39:34
21 FM收音机天线信号增强高放级
2023-01-06 11:58:31
3618 
该项目是个通过触摸按钮控制的收音机, RDA5807M 和 arduino nano 使 FM 收音机功能齐全。
2022-12-07 10:30:50
24 方案介绍这是一个基于 Arduino 的开源的收音机项目,它具备一台标准收音机的全部功能,从控制部分到外壳都可以自己 DIY。在项目中,我们将介绍让 FM 收音机调谐器的 RDA5807 模块
2022-12-26 16:21:57
14 在收音机中,调谐是指通过调整收音机的调谐电路,使得收音机能够选择并接收到所需的特定广播电台的信号,而排除其他电台的干扰信号。调谐通常通过旋转调谐旋钮或按钮等手动操作来完成。
2023-02-25 10:27:55
2750
评论